EasyManua.ls Logo

Manitowoc QuietQube SD0672C - S600 C;S850 C;1000 C;S1200 C

Manitowoc QuietQube SD0672C
298 pages
Print Icon
To Next Page IconTo Next Page
To Next Page IconTo Next Page
To Previous Page IconTo Previous Page
To Previous Page IconTo Previous Page
Loading...
272 Part Number 80-1505-3 6/11
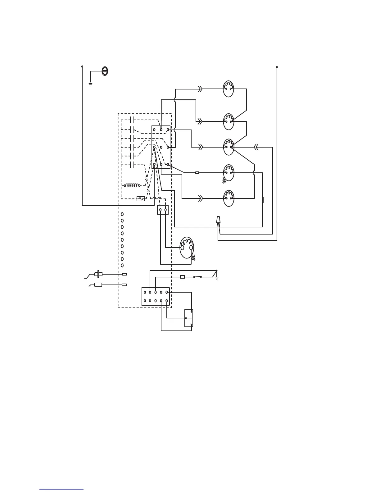
S600C/S850C/1000C/S1200C
Ice Machine Head Section
L1
Ground
See Serial Plate for Voltage
2
6
5
1
7
4
Trans.
Fuse 7A.
Water
Valve
Harvest
Valve
Dump Valve
Water Pump
Liquid Line
Solenoid
N
Air Pump
(not used on all)
Bin Switch
Clean
Off
Ice
Low DC
Voltage
Plug
Water
Level
Probe
Ice
Thickness
Probe
Clean
Left Bin
Right Bin
Remote Bin
Water Probe
Ice Probe
Harvest
SL-1
SL-2
L2
Air
Comp
(55)
(61)
(20) (21)
(22)
(80)
(77)
(60)
(76)
(81) (75)
(57)
(98)
(99)
(82)
(83)
(58)
(56) (97)
(75)
(26)
(25)
(9)
(8)
(6)
(1)
(2)

Table of Contents

Related product manuals