EasyManua.ls Logo

Marantz SR 8015 - Page 113

Marantz SR 8015
220 pages
Print Icon
To Next Page IconTo Next Page
To Next Page IconTo Next Page
To Previous Page IconTo Previous Page
To Previous Page IconTo Previous Page
Loading...
YES
YES
YES
Check the I2C communication line. (HDMI Tx)
Check item(3-1.4.). Check the I2C communication line :
Check the CPU.
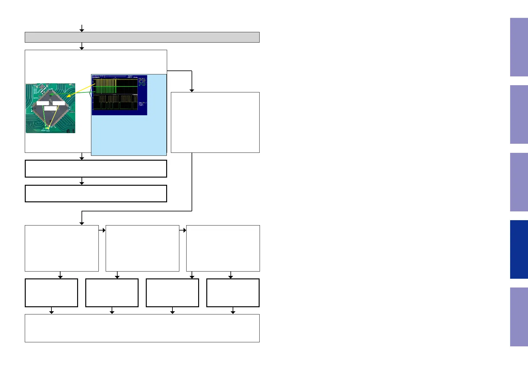
Is the "TPX99/TPX100" waveform of the TP near the CPU
[U6201] correct (like the one shown in the diagram) when the
power is turned on?
U2401
HSCLHSDA
HDMI Tx [U9101] is
faulty.
Replace with a new
device.
HDMI SW1 [U2401] is
faulty.
Replace with a new
device.
HDMI SW2 [U2601] is
faulty.
Replace with a new
device.
CPU [U6201] is faulty.
Replace with a new
device.
HDMI Tx [U9101] is faulty.
Replace with a new device.
Recheck from check item (3.1.).
If it does not work, replace the PCB.
Check item(3-1.5.). Check the I2C com-
munication line :
Check HDMI SW [U2601 or U2401],
HDMI Tx [U9101] and CPU [U6201]
patterns as well as soldering.
If there is no problem, go to the next
step.
Check the HDMI SW1.
Remove the damping resistor
[R2460/R2461] of [U2401].
Is the "I2C" waveform correct?
Recheck from check item (3.1.).
If it does not work, replace the PCB.
Check the HDMI SW2.
Remove the damping resistor
[R2630/R2631] of [U2601].
Is the "I2C" waveform correct?
Check the HDMI Tx.
Remove the damping resistor
[R3425/R3427] of [U9101].
Is the "I2C" waveform correct?
NO
NO NO
YES YES YES NO
*The diagram shows an example.
(Signal patterns vary depending on the tim-
ing.)
Points for checking waveforms
- Crest value (3.3V normally)
- Signal change
- SCL frequency (400kHz normally)
Voltage scale : 1.0V/div
Time scale : 10us/div
113
Before Servicing
This Unit
Electrical Mechanical Repair Information Updating

Related product manuals