EasyManua.ls Logo

MCC 50-2104 - Page 38

MCC 50-2104
62 pages
Print Icon
To Next Page IconTo Next Page
To Next Page IconTo Next Page
To Previous Page IconTo Previous Page
To Previous Page IconTo Previous Page
Loading...
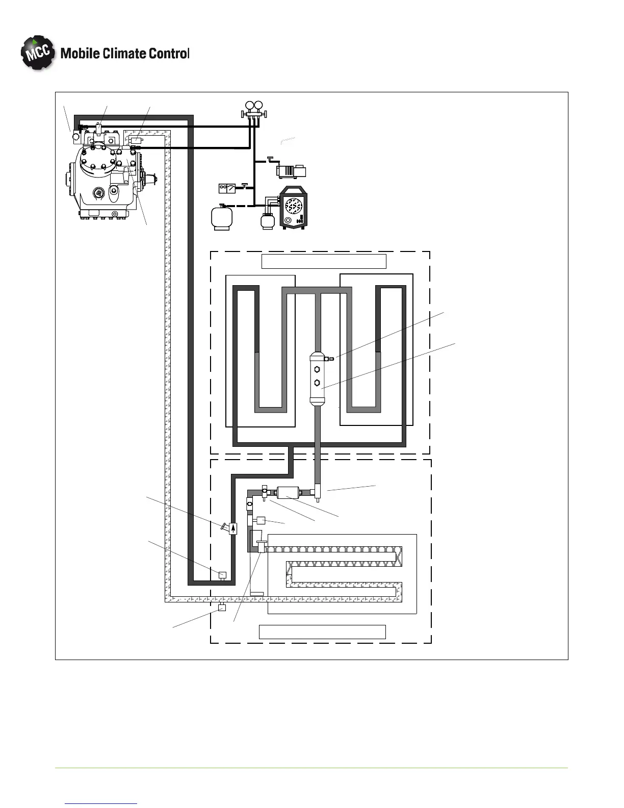
4-5
© 2015 Mobile Climate Control
T-367 Rev. 05/2015
D
S
1
2
3
4
5
7
6
8
13
9
10
11
12
14
CONDENSER SECTION
EVAPORATOR SECTION
1. High Pressure Switch
2. Low Pressure Switch
3. Discharge Service Valve
4. Suction Service Valve
5. Pressure Transducer (SPT)
6. Thermal Expansion Valve (TXV)
7. Pressure Transducer (DPT)
8. Receiver Tank
9. Filter Drier Service Valve (Inlet)
10. Filter Drier Service Valve (Outlet)
11. Filter Drier
12. Liquid Line Solenoi d Valve
13. Fusible Plug
14. Discharge Check Valve
Figure 4-5 Service Connections

Related product manuals