EasyManua.ls Logo

McQuay AC20C / MAC020C - Page 100

McQuay AC20C / MAC020C
125 pages
Print Icon
To Next Page IconTo Next Page
To Next Page IconTo Next Page
To Previous Page IconTo Previous Page
To Previous Page IconTo Previous Page
Loading...
6-7
P
ТРУБОПРОВОДЫ И АРМАТУРА ВОДЯНОГО КОНТУРА
Все трубы водяного контура необходимо должным образом изолировать, чтобы не допустить потери
мощности и образования конденсата.
Для обеспечения высокого качества воды установите сетчатый фильтр размером 40-60.
Рекомендуется использовать стальные и медные трубы.
Перед тем, как прикладывать вращательные усилия к соединительным трубам при выполнении
монтажных работ, необходимо зафиксировать трубопроводные конструкции блока с помощью зажимов,
чтобы уменьшить передаваемый на них крутящий момент.
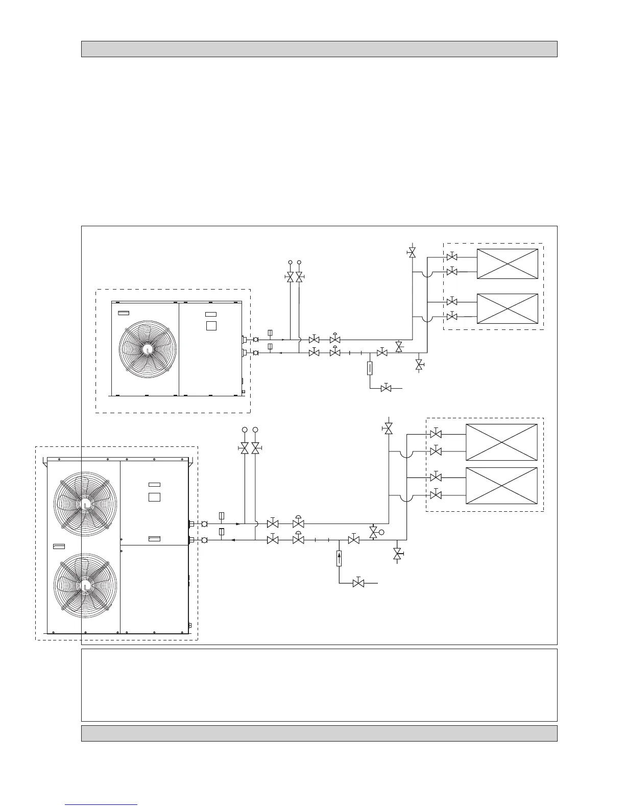
Рекомендуется монтировать трубы и принадлежности, как показано на Pис. 6.
Кран для выпуска воздуха (воздушник) должен быть расположен в самой верхней точке, а дренажный
вентиль - в самой нижней точке водяного контура. После проверки на герметичность (0,6 МПа) откройте
воздушник, чтобы выпустить воздух, находящийся в трубах.
Включите подачу чистой воды через водоприемное отверстие; включите насос и откачайте грязную
воду. После 30 минут работы насоса необходимо почистить фильтр.
После подключения всех трубопроводов и оборудования заполните водный контур. Проверьте
герметичность всех соединений. Не включайте аппарат, если обнаружены какие-либо протекания в системе.
Для достижения оптимальной мощности убедитесь в отсутствии в системе воздушных пузырьков.
Наличие воздуха в системе приведет к ее неустойчивой работе.
!!
!!
! ОСТОРОЖНО
Если аппарат не эксплуатируется длительное время, следите за тем, чтобы в трубопроводах не
оставалось воды.
Если аппарат не будет работать в зимнее время, воду необходимо спустить, иначе может произойти
растрескивание труб.
Запрещается пить охлажденную воду из аппарата.
P
4AC/AC 020/025/030 C/CR
4AC/AC 040/050/060 C/CR
МАНОМЕТР
ЗАПОРНЫЙ
ВЕНТИЛЬ
ЗАПОРНЫЙ
ВЕНТИЛЬ
БАЛАНСИРОВОЧНЫЙ
ВЕНТИЛЬ
ТЕРМОМЕТР
ГИБКИЙ
ЗАПОРНЫЙ ВЕНТИЛЬ (В САМОЙ
НИЖНЕЙ ТОЧКЕ ДЛЯ ДРЕНАЖА)
ВОЗДУШНИК (В САМОЙ
ВЕРХНЕЙ ТОЧКЕ)
ВЕНТИЛЯТОРНЫЙ ТЕПЛООБМЕННИК /
БЛОК КОНДИЦИОНИРОВАНИЯ
ЗАПОРНЫЙ
ВЕНТИЛЬ
Рисунок 6
ТЕРМОМЕТР
ЗАПОРНЫЙ
ВЕНТИЛЬ
ЗАПОРНЫЙ
ВЕНТИЛЬ
БАЛАНСИРОВОЧНЫЙ
ВЕНТИЛЬ
ФИЛЬТР
ОБРАТНЫЙ
КЛАПАН
ВЕНТИЛЬ
ДОЛИВА
ПЕРЕПУСКНОЙ КЛАПАН
(ДИФФ ЕРЕНЦИАЛЬНОГО ТИПА)
МАНОМЕТР
ЗАПОРНЫЙ
ВЕНТИЛЬ
ЗАПОРНЫЙ
ВЕНТИЛЬ
БАЛАНСИРОВОЧНЫЙ
ВЕНТИЛЬ
ТЕРМОМЕТР
ГИБКИЙ
ЗАПОРНЫЙ ВЕНТИЛЬ (В САМОЙ
НИЖНЕЙ ТОЧКЕ ДЛЯ ДРЕНАЖА)
ВОЗДУШНИК (В САМОЙ
ВЕРХНЕЙ ТОЧКЕ)
ВЕНТИЛЯТОРНЫЙ ТЕПЛООБМЕННИК /
БЛОК КОНДИЦИОНИРОВАНИЯ
ЗАПОРНЫЙ
ВЕНТИЛЬ
ТЕРМОМЕТР
ЗАПОРНЫЙ
ВЕНТИЛЬ
ЗАПОРНЫЙ
ВЕНТИЛЬ
БАЛАНСИРОВОЧНЫЙ
ВЕНТИЛЬ
ФИЛЬТР
ОБРАТНЫЙ
КЛАПАН
ВЕНТИЛЬ
ДОЛИВА
ПЕРЕПУСКНОЙ КЛАПАН
(ДИФФ ЕРЕНЦИАЛЬНОГО ТИПА)
ЭЛЕКТРИЧЕСКИЕ СОЕДИНЕНИЯ
При монтаже электрических соединений следуйте схеме, изображенной на корпусе блока.
Не используйте водопроводный контур для заземления какого-либо электрического оборудования.
Во избежание поражения электрическим током необходимо установить внешний разъединитель (если он отсутствует).

Table of Contents