EasyManua.ls Logo

McQuay AC20C / MAC020C - Collegamenti E Cablaggi Elettrici; Connessioni Idrauliche

McQuay AC20C / MAC020C
125 pages
Print Icon
To Next Page IconTo Next Page
To Next Page IconTo Next Page
To Previous Page IconTo Previous Page
To Previous Page IconTo Previous Page
Loading...
4-7
P
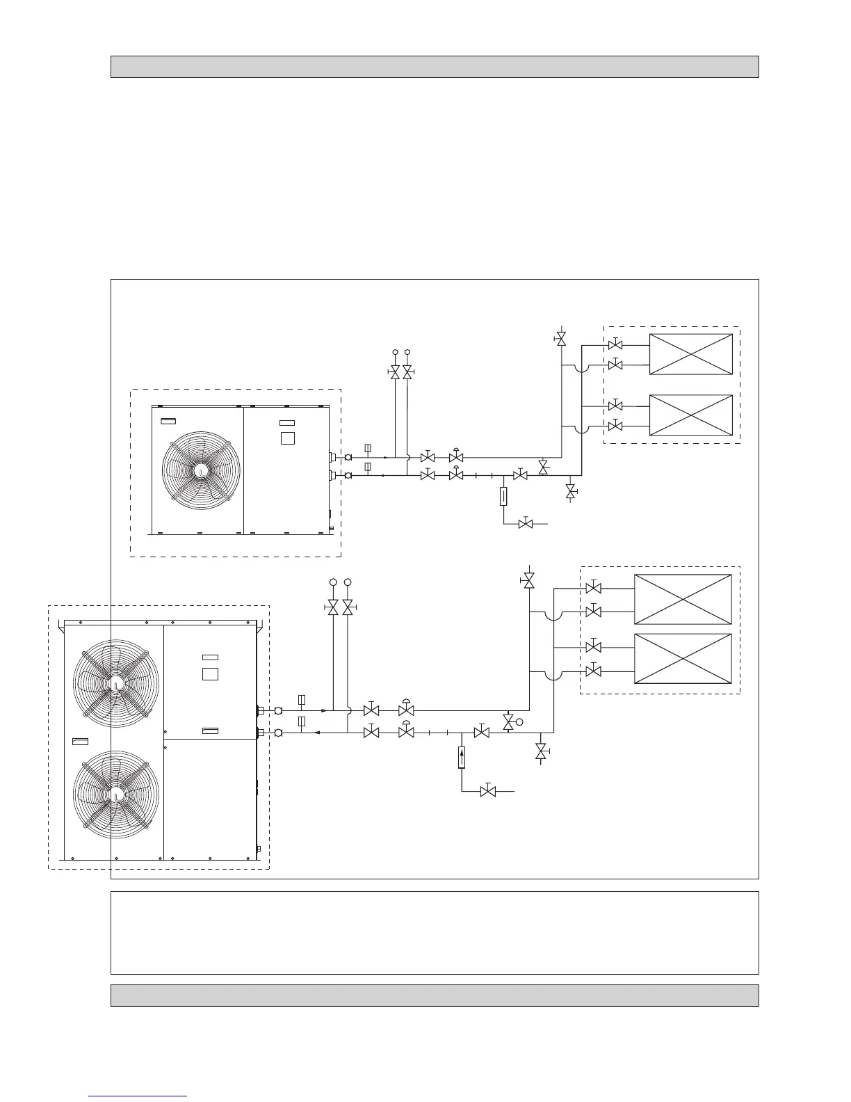
CONNESSIONI IDRAULICHE
Tutte le tubazioni idrauliche devono essere isolate per evitare perdite e formazione di condensa.
Installare un filtro da 40-60 per assicurare una buona qualità dell’acqua in circolo.
Il materiale raccomandato per le tubazioni idrauliche è di tipo GI, acciaio normale o plastica (PVC, PPR).
Nell’ effettuare le connessioni idrauliche, i tubi devono essere bloccati con dei morsetti prima di ruotare il tubo d’ installazione.
Si raccomanda di installare tubi e componenti accessori come mostrato in Fig. 6.
Una valvola di sfiato deve essere installata nella posizione più alta; una valvola di scarico acqua nella posizione più bassa
del circuito. Aprire lo sfiato per la fuoriuscita dell’aria dal circuito al fine di ottimizzare la resa del sistema assicurarsi che
sia sempre libero da bolle d’acqua.
Lasciare scorrere acqua pulita attraverso il circuito e fare funzionare la pompa per scaricare eventuali residui d’acqua
sporca. Pulire il filtro dopo 30 minuti di funzionamento della pompa.
Dopo aver completato tuttle le connessioni idrauliche, riempire il circuito d’acqua. Assicurarsi che non ci siano perdite nei
punti di collegamento e nelle giunzioni. Non avviare l’unità qualora si riscontrino perdite nel sistema.
!!
!!
! ATTENZIONE
Non lasciare acqua nei tubi se l’unità non viene utilizzata per un periodo prolungato.
Se l’unità non viene utilizzata in inverno, l’acqua deve essere scaricata, altrimenti possono verificarsi crepe nei tubi.
Non bere l’acqua raffreddata all’interno dell’unità.
P
4AC/AC 020/025/030 C/CR
4AC/AC 040/050/060 C/CR
MANOMETRI ACQUA
VALVOLA DI
INTERCETTAZIONE
VALVOLA
DI
INTERCETTAZIONE
VALVOLA
DI
BILANCIAMENTO
TERMOMETRO
GIUNTI
FLESSIBILI
VALVOLA DI SCARICO
(PUNTO PIÙ BASSO DEL
CIRCUITO)
VALVOLA DI SFIATO (POSIZIONE
PIÙ ALTA DEL CIRCUITO)
FAN COIL / AHU
VALVOLA DI
INTERCETTAZIONE
Figura 6
TERMOMETRO
VALVOLA DI
INTERCETTAZIONE
VALVOLA DI
INTERCETTAZIONE
VALVOLA DI
BILANCIAMENTO
FILTRO
VALVOLA DI
RITEGNO
VALVOLA DI
RABBOCCO
VALVOLA DI BYPASS
(TIPO A PRESSIONE DIFFERENZIATA)
MANOMETRI ACQUA
VALVOLA
DI
INTERCETTAZIONE
VALVOLA
DI
INTERCETTAZIONE
VALVOLA
DI
BILANCIAMENTO
TERMOMETRO
GIUNTI
FLESSIBILI
VALVOLA DI SCARICO
(PUNTO PIÙ BASSO DEL
CIRCUITO)
VALVOLA DI SFIATO (POSIZIONE
PIÙ ALTA DEL CIRCUITO)
FAN COIL / AHU
VALVOLA DI
INTERCETTAZIONE
TERMOMETRO
VALVOLA DI
INTERCETTAZIONE
VALVOLA DI
INTERCETTAZIONE
VALVOLA DI
BILANCIAMENTO
FILTRO
VALVOLA DI
RITEGNO
VALVOLA DI
RABBOCCO
VALVOLA DI BYPASS
(TIPO A PRESSIONE DIFFERENZIATA)
COLLEGAMENTI E CABLAGGI ELETTRICI
Per i collegamenti elettrici, consultare lo schema elettrico dato a corredo con l’unità.
Per la messa a terra, non utilizzare in nessun caso i tubi dell’acqua.
Installare un interruttore-sezionatore esterno (sen non fornito) per prevenire scosse elettriche.

Table of Contents

Related product manuals