EasyManua.ls Logo

McQuay AC20C / MAC020C - Circuit Hydraulique; Equipement Electrique Et Câblage

McQuay AC20C / MAC020C
125 pages
Print Icon
To Next Page IconTo Next Page
To Next Page IconTo Next Page
To Previous Page IconTo Previous Page
To Previous Page IconTo Previous Page
Loading...
2-7
P
CIRCUIT HYDRAULIQUE
Toutes les conduites d’eau doivent être isoleés afin d’éviter la formation de condensation et de réduire les deperditions
calorifiques.
Installer un filtre à maille de 1,5mm de type GI, en acier noir, en acier normal ou en plastique (PVC, PPR).
Les conduites d’eau recommandées sont en acier noir et en cuivre.
Les tuyaux doivent être fixés avant de raccorder le tuyaux de l’installation pour evitér de tordre les tuyauteries de
l’appareillors du serrage des raccords.
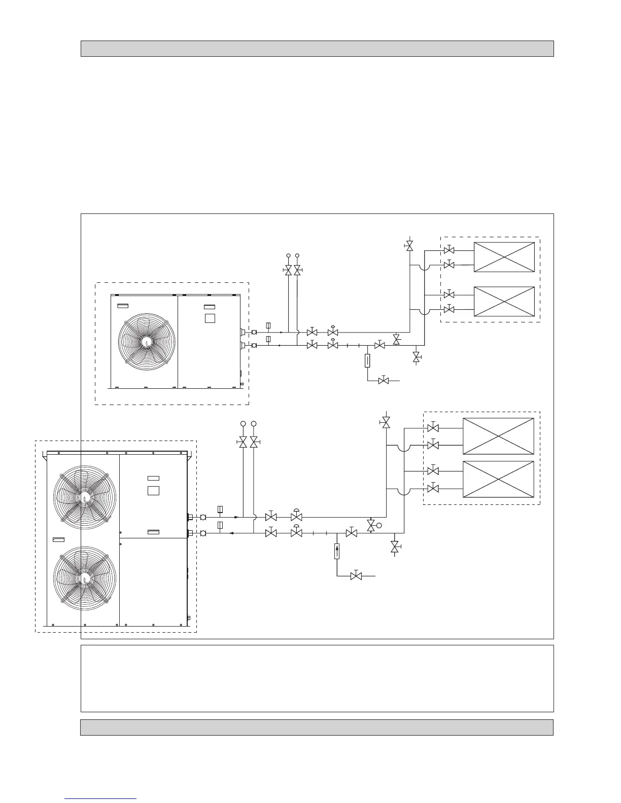
Il est recommandé aux utilisateurs de mettre en place les tuyaux et les accessoires comme indiqué dans la Figure 6.
Une vanne de purge doit être installé sur lapartie la plus haute, ains, qu’une vanne de drainage sur la partie la plus basse du
circuit de l’eau.
Faire passer de l’eau propre côté “IN” entrée d’eau et actionner la pompe pour evacuer l’eau chargée de particules côté
“OUT”. Nettoyer le filtre après 30 minutes de fonctionnement de la pompe.
Remplir le circuit d’eau après avoir raccordé tous les tuyaux et l’appareil. Vérifier qu’il n’y a pas de fuites sur tous les
raccordements et les assemblages. Ne pas démarrer l’appareil en cas de fuite.
Dans le but d’optimiser la capacité du système, s’assurer qu’il n’y ait pas de bulles d’air. Et aussi afin déviter le phénomène
de cavitation.
!!
!!
! AVERTISSEMENT
Ne pas laisser d’eau dans les tuyauteries si l’appareil ne doit pas être utilisé pendant une longue période.
L’eau doit être vidangée si l’appareil ne sert pas en hiver. Le non-respect de cette précaution peut provoquer la
rupture des tuyaux.
Ne pas consommer l’eau refroidie par l’appareil.
P
4AC/AC 020/025/030 C/CR
4AC/AC 040/050/060 C/CR
MANOMÈTRE
VANNE
VANNE
SOUPAPE
EQUILIBRANT
THERMOMÈTRE
FLEXIBLE
VANNE (POSITION LA PLUS
BASSE POUR LE DRAINAGE)
PURGE (INSTALLE LA
PLUS HAUTE POSITION)
UNITE AIR DE VENTILATEUR
VANNE
Figure 6
THERMOMÈTRE
VANNE
VANNE
SOUPAPE
EQUILIBRANT
STRAINER
SOUPAPE
DE
CHÈQUE
FORME LA
SOUPAPE
ROBINET DE DÉRIVATION
(TYPE DE PRESSION DIFFÉRENT)
MANOMÈTRE
VANNE
VANNE
SOUPAPE
EQUILIBRANT
THERMOMÈTRE
FLEXIBLE
VANNE (POSITION LA PLUS
BASSE POUR LE DRAINAGE)
PURGE (INSTALLE LA
PLUS HAUTE POSITION)
UNITE AIR DE VENTILATEUR
VANNE
THERMOMÈTRE
VANNE
VANNE
SOUPAPE EQUILIBRANT
STRAINER
SOUPAPE
DE
CHÈQUE
FORME LA
SOUPAPE
ROBINET DE DÉRIVATION
(TYPE DE PRESSION DIFFÉRENT)
EQUIPEMENT ELECTRIQUE ET CÂBLAGE
Pour le câblage électrique se reporter au schéma de câblage fourni avec l’appareil.
Pour la mise à terre, ne raccorder pas les équipments électriques aux tuyaux d’eau.
Installer un interrupteur isolant externe (s’il n’est pas fourni) pour prévenir une électrocution.

Table of Contents

Related product manuals