EasyManua.ls Logo

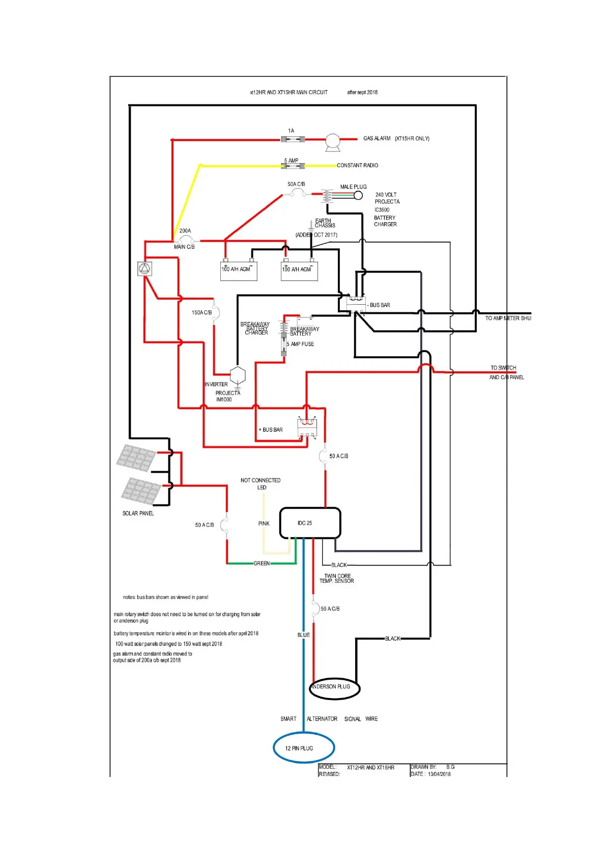
MDC XT12HR 2021 - 12 Volt Wiring Diagram

MDC XT12HR 2021
89 pages
Print Icon
To Next Page IconTo Next Page
To Next Page IconTo Next Page
To Previous Page IconTo Previous Page
To Previous Page IconTo Previous Page
Loading...
47
12 Volt Wiring Diagram

Table of Contents

Related product manuals