EasyManua.ls Logo

Midland SPD-8 - Optional Strobe Light Only Schematic SP-2065 Rev-A

Midland SPD-8
145 pages
Print Icon
To Next Page IconTo Next Page
To Next Page IconTo Next Page
To Previous Page IconTo Previous Page
To Previous Page IconTo Previous Page
Loading...
109
www.roadwidener.com
Model SP-8 & 10
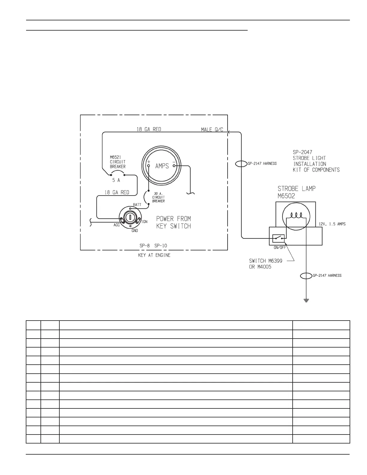
14.2 optIonAl stroBe lIGHt only sCHemAtIC sp-2065 rev-A
NO REQ DESCRIPTION PART NUMBER
1 1 CIRCUIT BREAKER, 5 AMP M6521
2 1 PUSH ON TERMINAL, INSULATED, MALE- WIRE RANGE-22/18 SPADE SIZE - 1/4 POM-22/18-0.25
3 3 RING TERMINAL, INSULATED - WIRE RANGE-22/16 STUD SIZE #10 RT-22/16-10
4 1 STROBE LIGHT INSTALLATION SP-2067
5 1 STROBE LIGHT HARNESS SP-2147
6 20” WIRE, SINGLE CONDUCTOR, STRANDED 18 GA, RED WIR-1802
7 10” WIRE, SINGLE CONDUCTOR, STRANDED 18 GA, BLACK WIR-1810

Table of Contents

Related product manuals