EasyManua.ls Logo

Midland SPD-8 - Hydraulic Installation SPD-8, SPD-10 (Dual Sided), SP-770 Rev-C; 16 Ydraulic Nstallation; Model SP

Midland SPD-8
145 pages
Print Icon
To Next Page IconTo Next Page
To Next Page IconTo Next Page
To Previous Page IconTo Previous Page
To Previous Page IconTo Previous Page
Loading...
www.roadwidener.com
112
Model SP-8 &10
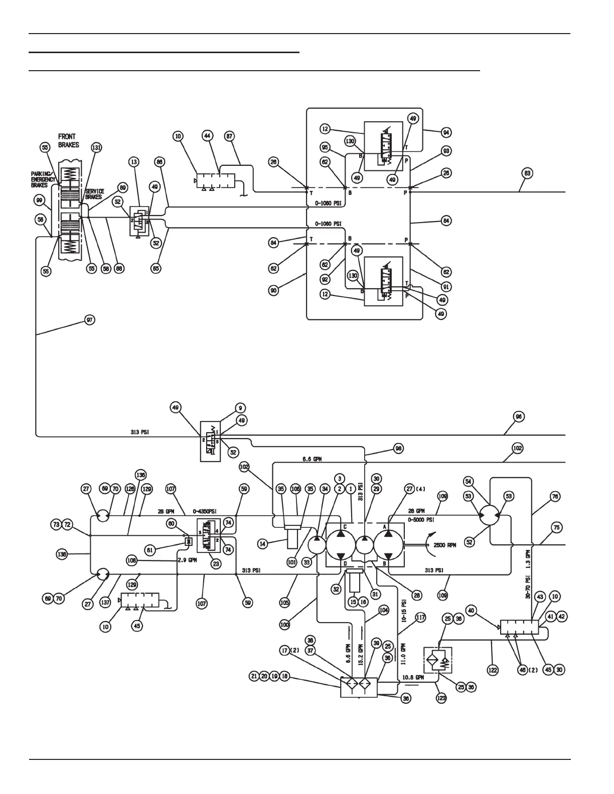
16. HydrAulIC InstAllAtIon
16.1 HydrAulIC InstAllAtIon spd-8, spd-10 (duAl sIded), sp-770 rev-C

Table of Contents

Related product manuals