EasyManua.ls Logo

Midland SPD-8 - Page 119

Midland SPD-8
145 pages
Print Icon
To Next Page IconTo Next Page
To Next Page IconTo Next Page
To Previous Page IconTo Previous Page
To Previous Page IconTo Previous Page
Loading...
113
www.roadwidener.com
Model SP-8 & 10
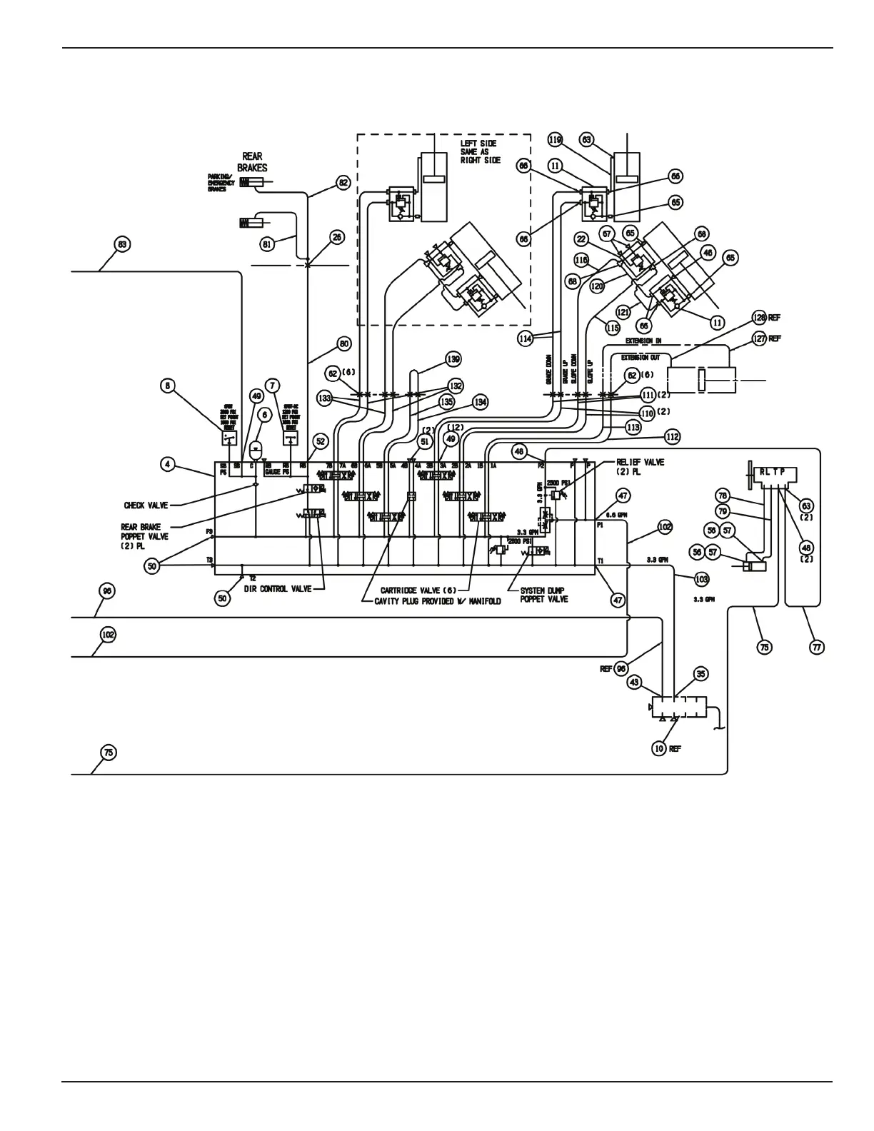
HYDRAULIC SCHEMATIC
SPD-8, SPD-10 (DUAL SIDED)

Table of Contents

Related product manuals