EasyManua.ls Logo

Midland SPD-8 - Page 125

Midland SPD-8
145 pages
Print Icon
To Next Page IconTo Next Page
To Next Page IconTo Next Page
To Previous Page IconTo Previous Page
To Previous Page IconTo Previous Page
Loading...
119
www.roadwidener.com
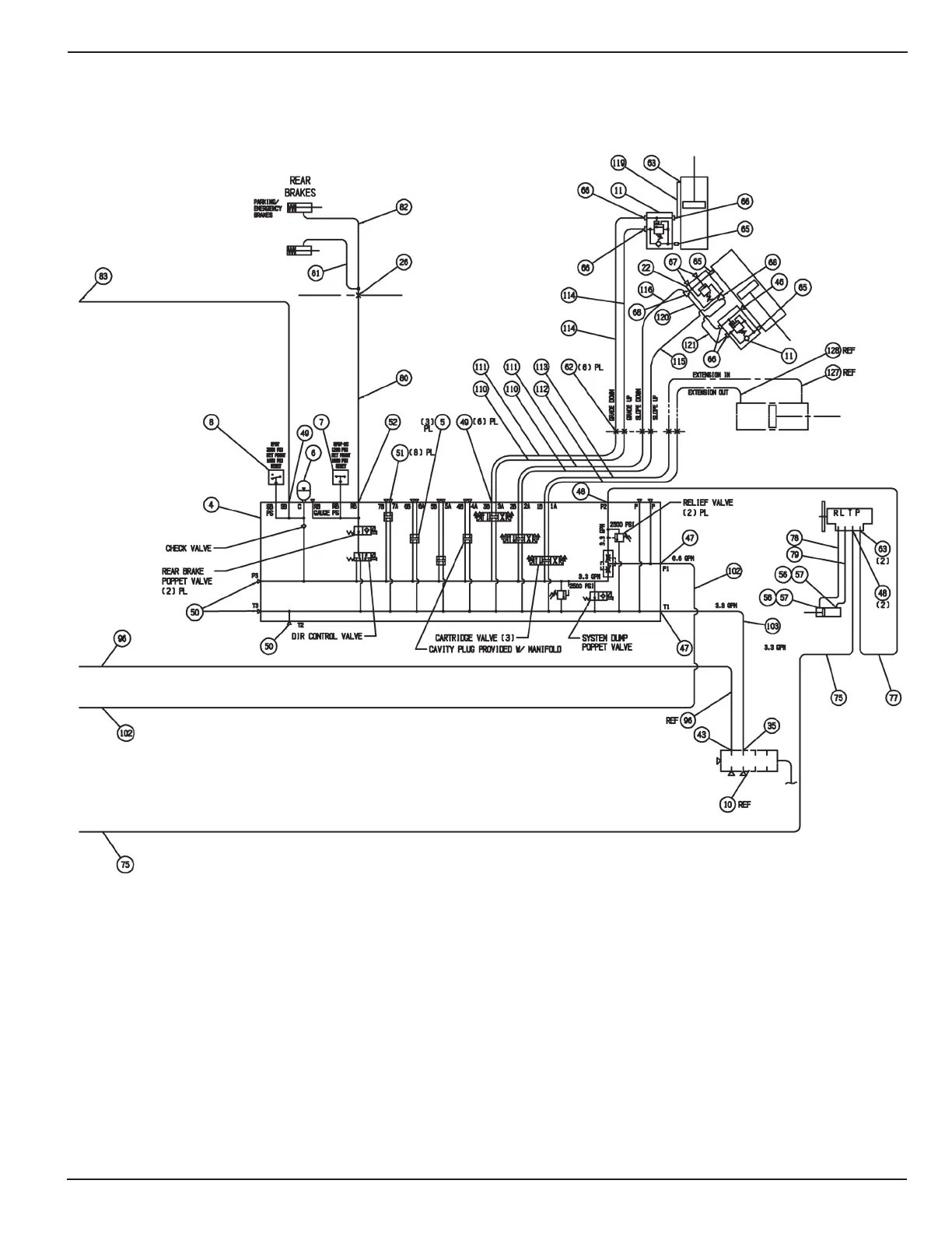
Model SP-8 & 10
HYDRAULIC SCHEMATIC
SP-8, SP-10 (SINGLE SIDED)

Table of Contents

Related product manuals