EasyManua.ls Logo

mr. steam CU-2000 - Page 30

Default Icon
36 pages
Print Icon
To Next Page IconTo Next Page
To Next Page IconTo Next Page
To Previous Page IconTo Previous Page
To Previous Page IconTo Previous Page
Loading...
mr
.
steam
®
C U S E R I E S Installation, Operating & Maintenance Manual
30
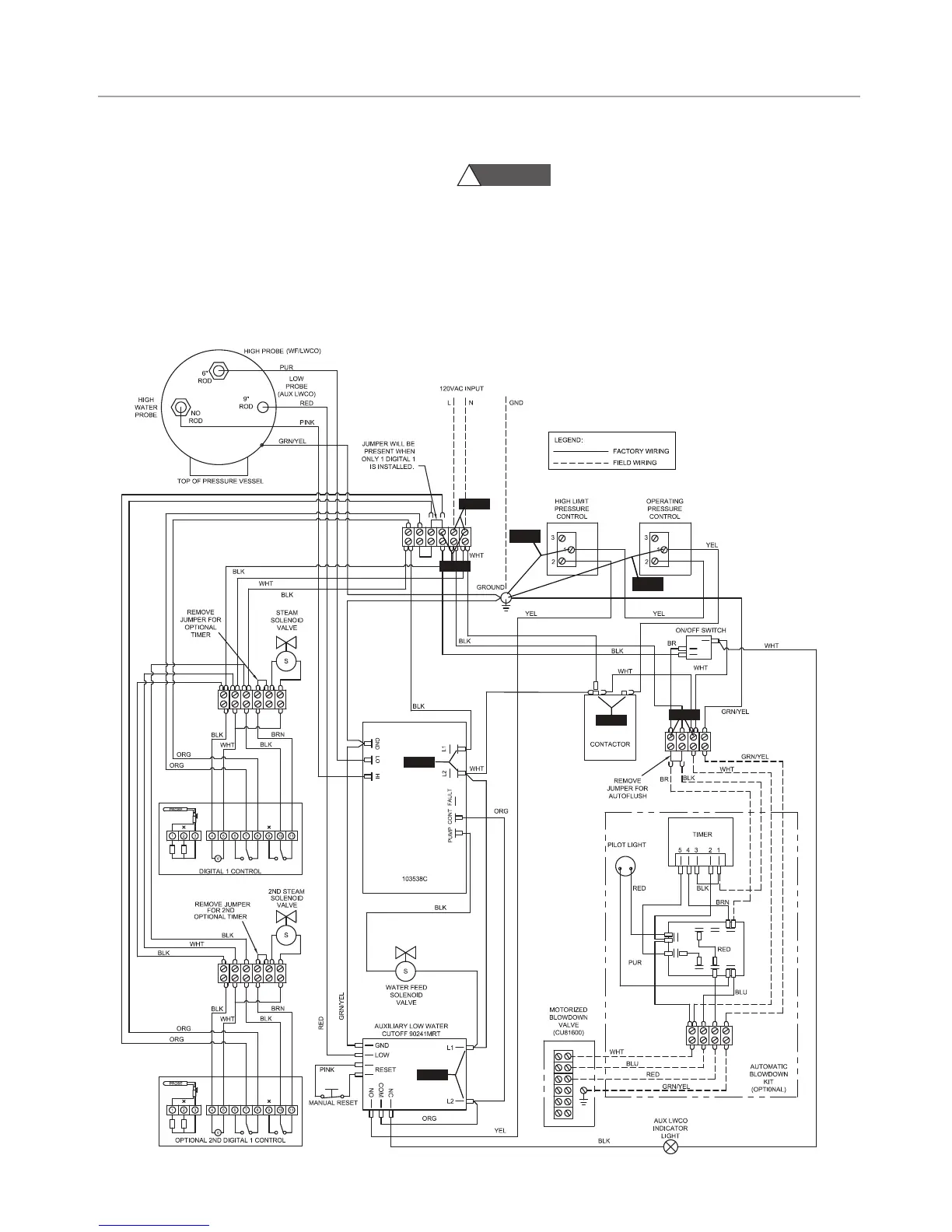
STEP 6 & 7: Check these terminal points
against a ground or to the boiler jacket and veri-
fy that you have 120V. If you do not have volt-
age this means that the controller is tripped on
pressure. The manual high limit can be reset by
pushing down the metallic tab located on the
top of the controller.
CAUTION
!
Be sure to slowly release pressure to zero (0)
psig before resuming operation of steam bath generator.
STEP 8: Check to see that you have 120V at the contac-
tor. If you do not then one of your pressure controllers are
tripped. If you have 120V and the contactor is not engag-
ing then this may indicate a faulty contactor.
STEP 1
STEP 3
STEP 6
STEP 7
STEP 8
STEP 2
STEP 4
STEP 5
Control Circuit Wiring Diagram
TROUBLESHOOTING GUIDE (cont.)

Related product manuals