EasyManua.ls Logo

Nobles Marksman 412 - 120 V LADDER DIAGRAM

Nobles Marksman 412
41 pages
Print Icon
To Next Page IconTo Next Page
To Next Page IconTo Next Page
To Previous Page IconTo Previous Page
To Previous Page IconTo Previous Page
Loading...
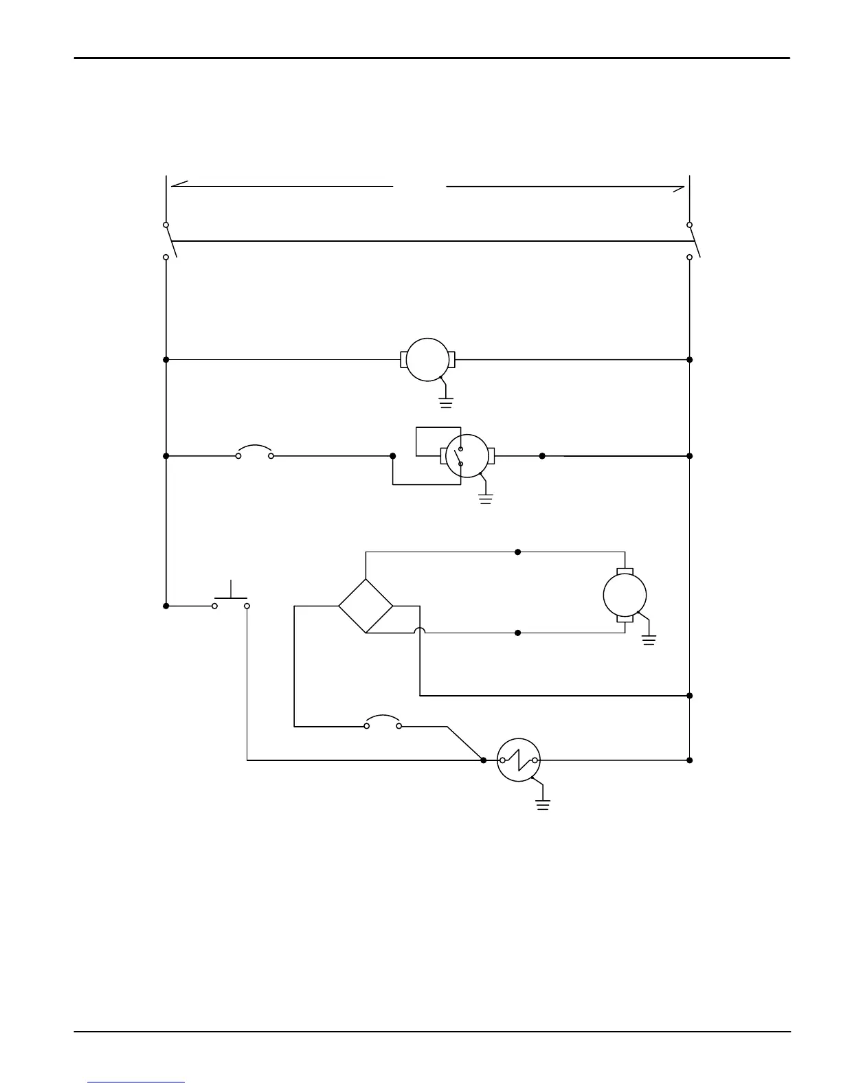
ELECTRICAL DIAGRAMS
DIAGRAMAS ELECTRICAS
25
Marksmant 412 (0101)
120V LADDER DIAGRAM
DIAGRAMA ESCALONADO
TRIGGER
SWITCH
BLK
BLK
WHT
AC AC
+
ORG
-
WHT
SOLENOID
SOLUTION
WHT
BLK WHT
WHT
120V AC
BLK WHT
1.5 A
PUMP
VAC
1.5 A
BRUSH
BLU
BRUSH
RECTIFIER
RED
BLKRED
BLK
PUMP
CIRCUIT
BREAKER
BREAKER
CIRCUIT
BRUSH
BLK
BLK
RED

Table of Contents

Related product manuals