EasyManua.ls Logo

Nobles Marksman 412 - 230 V WIRING DIAGRAM

Nobles Marksman 412
41 pages
Print Icon
To Next Page IconTo Next Page
To Next Page IconTo Next Page
To Previous Page IconTo Previous Page
To Previous Page IconTo Previous Page
Loading...
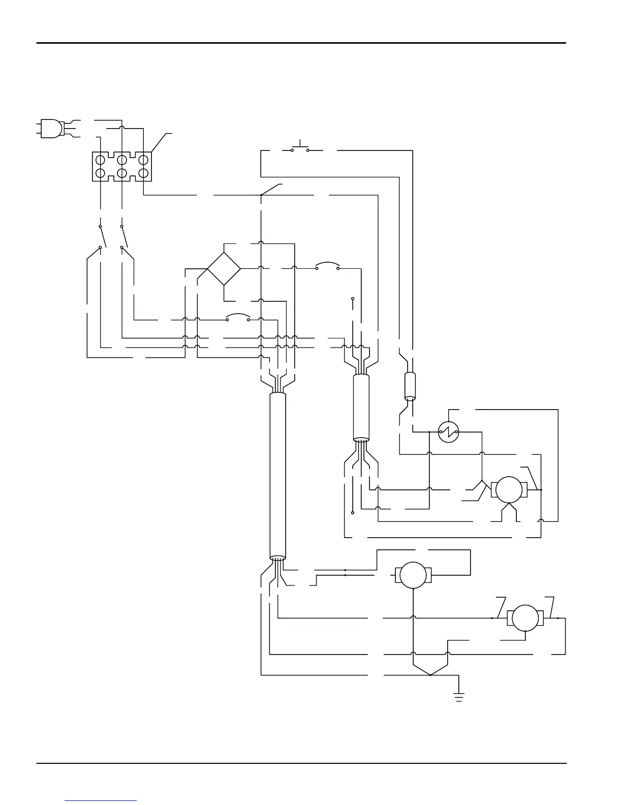
ELECTRICAL DIAGRAMS
DIAGRAMAS ELECTRICAS
Marksmant 412 (0101)
26
230V WIRING DIAGRAM
DIAGRAMA DE CABLEADO
PUMP
MOTOR
GND
GND
DC
BRUSH
MOTOR
18/5
CORD
+
~
-
~
VAC
MOTOR
GND
18/5
CORD
18/2
CORD
PUMP
GRN
WHT
BLK
ORG
RED
BLKBLK
GRN GRN
WHT
RED
BLK
GRN
WHT
BLK
ORG
NOT
USED
BLK
RED
WHT
GRN
BLK
WHT
GRN
WHT
RED
ORG
NOT
USED
BLK
BLK
WHT
GRN
GRN
WHT
BLK
ORG
RED
WHT
BLK
WHT
PUR
ORG
WHT
WHT
BLK
BLK
WHT
BLU
GRN / YEL
BRN
GRN
GRN
BLK
WHT
GRN
230V
DC
RED
BLK
GRN / YEL
BLU BRN
CRIMP
1.5 A
PUR
PUR
RED
RED
WHT
TERMINAL
STRIP
BLK
BLK
BRUSH
1.5 A
BLU
RED

Table of Contents

Related product manuals