EasyManua.ls Logo

Nuomm NEWSCASTER VT2 - Preparing the Interconnect Cables (Including Nycoil); Figure 14: Nycoil Block Diagram - Standard Coax (or Triax) Configuration; Figure 15: Nycoil Block Diagram - Alternate Coax Configuration; Table 6: Recommended Nycoil Cable Lengths

Nuomm NEWSCASTER VT2
72 pages
Print Icon
To Next Page IconTo Next Page
To Next Page IconTo Next Page
To Previous Page IconTo Previous Page
To Previous Page IconTo Previous Page
Loading...
NewsCaster VT2 Installation
M17-0002-01A Rev 0.0 37 User Manual
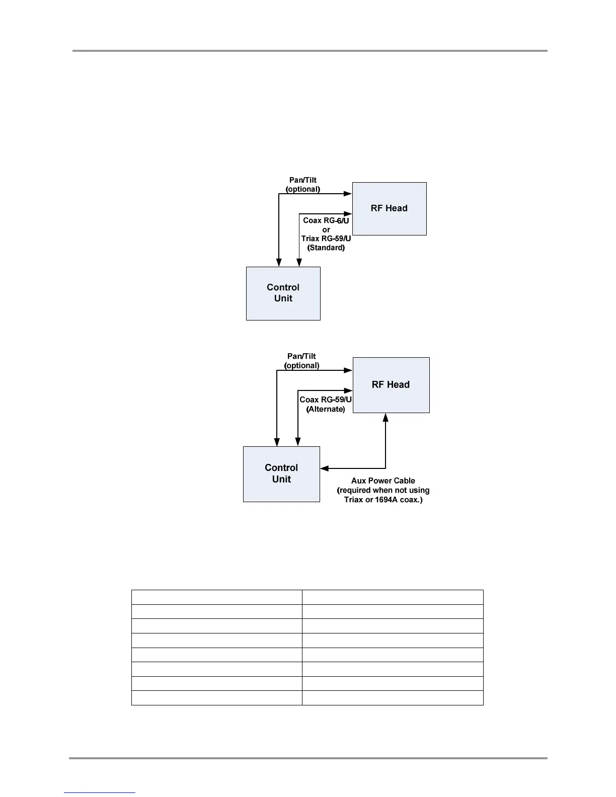
4.7 PREPARING THE INTERCONNECT CABLES (INCLUDING NYCOIL)
The NewsCaster VT2 is flexibly designed for use with multiple IF cable types. The STANDARD
cable types support diplexed +48 VDC for transport to the RF Head. Belden 1694A (Coax) and
Belden 8232A (Triax) are certified for this “one cable” configuration. Other common cables, such
as Belden 1505, may require the use of the AUX Power option. Refer to Table 7 for more details on
using the cables types mentioned. Table 8 details the AUX Power cable.
Figure 14: Nycoil Block Diagram – Standard Coax (or Triax) Configuration
Figure 15: Nycoil Block Diagram – Alternate Coax Configuration
Most broadcasters use a Nycoil cable conduit between the truck and the mast top. The required
length of the Nycoil cable is twice the difference between the extended and nested mast height.
MAST MODEL NYCOIL LENGTH
5-20 30'
6-27 40'
7-30 50'
7-34 60'
7-42 70'
8.5-52 100'
9-58 100'
Table 6: Recommended Nycoil cable lengths

Table of Contents