EasyManua.ls Logo

Opacmare 3040 - Hydraulic Diagram Mod.3047; Schema Idraulico Mod.3047

Opacmare 3040
30 pages
Print Icon
To Next Page IconTo Next Page
To Next Page IconTo Next Page
To Previous Page IconTo Previous Page
To Previous Page IconTo Previous Page
Loading...
16
USE AND MAINTENANCE INSTRUCTIONS
MANUALE DI USO E MANUTENZIONE
Box crane
Gruette da box
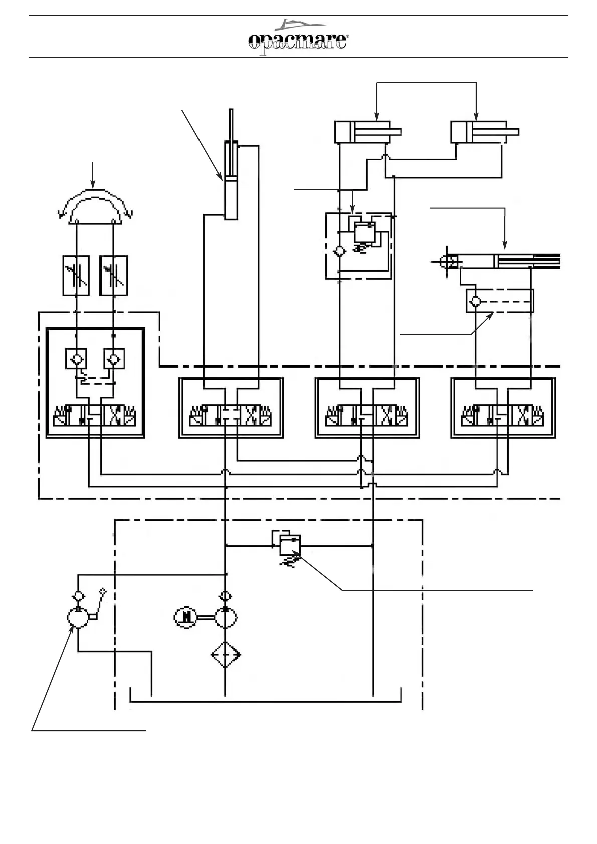
Picture6B: Hydraulic diagram for model 3046-3052 / Fig. 6B Schema idraulico per modello 3046-3052
Hydraulic rotary actuator
Attuatore idraulico
Extract cylinder
Cilindro di ???????
Lifting cylindres
Cilindri di sollevamento
Hydraulic hoist
Paranco idraulico
Block valve
Valvola di blocco
Max pressare regulation
valve (160bar)
Valvola regolatrice di
pressione max (160bar)
Emergency manual pump
Pompa a mano emergenza
Safety
valves
Valvola
di sicurezza

Table of Contents