EasyManua.ls Logo

Panasonic SA-PM28E - Schematic Diagram - 15

Panasonic SA-PM28E
169 pages
Print Icon
To Next Page IconTo Next Page
To Next Page IconTo Next Page
To Previous Page IconTo Previous Page
To Previous Page IconTo Previous Page
Loading...
43
2
1
2
4
6
7
5
3
1
2
4
6
5
3
1
1
2
3
1
2
3
1 2 3
12
11
10
2
4
6
8
9
7
5
3
1
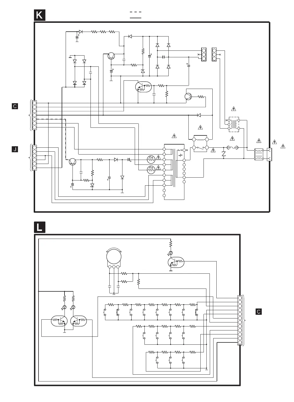
C585
25V100
D578
RL1N4003S-P
R580
18
R581
18
D581
RL1N4003S-P
D587
D584
D588
D589
C582
0.1
C580
0.01
C581
50V47
R584
150
R583
820
D585
RL1N40003S-P
C578
0.01
D579
RL1N4003S-P
D580
RL1N4003S-P
C575
50V4.7
C507A C507B
R578
3.3K
R577
10K
R576
10K
C583
0.01
D582
B0BA6R600008
D505
B0AACK000004
T502
RTP1H3E002
F1
250V T800mA
FC2 FC1
Z501
ERV10V511CS
L503
RLQZ371
JK501
RL501
RSY0040M-0
T501
G4C6AEZ00001
FP502
1A
FP501
4A
C588
50V100
C587
63V100
D592
RL1N4003S-P
D593
RL1N4003S-P
R589
4.7
R587
4.7K
R586
150
C548
0.01
C586
100V10
D594
MTZJ36DTA
Q577
Q578
Q575
Q579
GND2
PCONT
SYNC
SYS6V
-VP
FL2
FL1
S4
S3
GND
GND
GND2
SUB+B
AC IN
E/EG ... 230V
(50Hz)
EB ... 230-240V
(50Hz)
AC TRANSFORMER CIRCUIT
SCHEMATIC DIAGRAM - 15
CN505
CN506
TO
PANEL CIRCUIT
(H606/W606) ON
SCHEMATIC
DIAGRAM - 10
TO
POWER CIRCUIT
(H503/W503) ON
SCHEMATIC
DIAGRAM - 14
: +B SIGNAL LINE
: -B SIGNAL LINE
R629
470
R628
470
D601 D602
C612
100P
C611
100P
R604
10K
R605
22K
R606
12K
R637
470
D612
B3AEA0000017
R627
4.7K
R623
2.7K
R622
2.2K
R621
1.8K
R616
1.2K
R615
1K
R614
1K
R611
2.2K
R610
1.8K
R609
1.2K
R608
1K
R607
1K
R625
6.8K
R624
4.7K
R613
2.7K
R612
2.2K
S608
TUNER/
BAND
S607
TAPE
(PLAY)
S606
CD (PLAY/
PAUSE)
S605
CD5
S604
CD4
S603
CD3
S602
CD2
S601
CD1
S612
ALBUM
DOWN
S611
ALBUM
UP
S610
TRACK
DOWN
S609
TRACK
UP
S623
SSEQ
S622
REMASTER
S613
STOP/DEMO
KEY_LED2
KEY1_2
GND2_2
TAPE_EJECT (KEY2)
REC2
MICSW2
RE_LED2
+9V_2
Q602
Q602
KRC119STA
LED DRIVER
Q601Q600
Q600, 601
KRC119STA
LED DRIVE
VR600
EVEJ1CF2524B
JOG VOLUME
TACT SWITCH CIRCUIT
TO
PANEL CIRCUIT
(CN603) ON
SCHEMATIC
DIAGRAM - 9
H604/
W604
D601, 602
LNJ801TPSJA
D584, 587 - 589
RL1N4003S-P
Q579
2SB0621AHA
-VP VOLTAGE
REGULATOR
Q575
B1AAGC000006
ECONOMY SWITCH
Q578
KRC102MTA
SWITCH
Q577
2SC3940ARA
REGULATOR
D586
RL1N40003S-P
C584 16V1000
R585
22

Related product manuals