EasyManua.ls Logo

Panasonic SB-WA310 - Page 173

Panasonic SB-WA310
210 pages
Print Icon
To Next Page IconTo Next Page
To Next Page IconTo Next Page
To Previous Page IconTo Previous Page
To Previous Page IconTo Previous Page
Loading...
P5001
P4002
QR4206
QR4202
Q4201
J1
T4081
Q4083
R4085
Q4081
Q4081
BIAS OSC
BIAS OSC
BIAS OSC
BIAS OSC
BIAS OSC
BIAS OSC
POWER SUPPLY
D.REC (H:OFF)
D.REC (H:OFF)
D.REC (H:ON)
D.REC (H:ON)
POWER SUPPLY
POWER SUPPLY CONTROL
Q4084
L4081
Q4202
R4086
QR4081
C4084
C4083
C4085
QR4205
QR4204
QR4082
R4202
R4204
R4203
C4087
Q4203
R4207
R4205
R4087
R4206
C4081
C4201
R4082
C5005
R3002
P4001
R4084
Q4082
R2099
C2099
C4082
R4015
R4081
1K
470u
2200
1800P
16V47
0.022
4.7
2200
470
0.01
470
470
2200
10K
6800P
0.022
3300
0.01
15K
1K
6800
680P
470P
20K
10K
UNR511300L
UNR521300L
2SD199600A
VEE0U97
EQQ7QF024Q
2SD0601A0L
2SD0602ARL
2SB0710A0L
2SD13280VL
UNR511100L
UNR511100L
UNR521300L
UNR521300L
2SD13280VL
C5007 0.01
C5008 0.01
C5009 0.01
C5010 0.01
2SD114900L
FULL E
FULL E
A HEAD[W]
A HEAD[W]
CTL HEAD[+]
CTL HEAD[-]
A HEAD[R]
A E IN
A L
A COM
A R
EP COM
EP COM
EP L
EP L
EP R
EP R
SP COM
SP COM
SP L
SP L
SP R
SP R
TR_H
UNREG_9V
D_REC_H
AUDIO_5V
BIAS_H
CTL_HEAD_P
CTL_HEAD_M
H_SW
H_SW2
AR
A_COM
AL
H SW
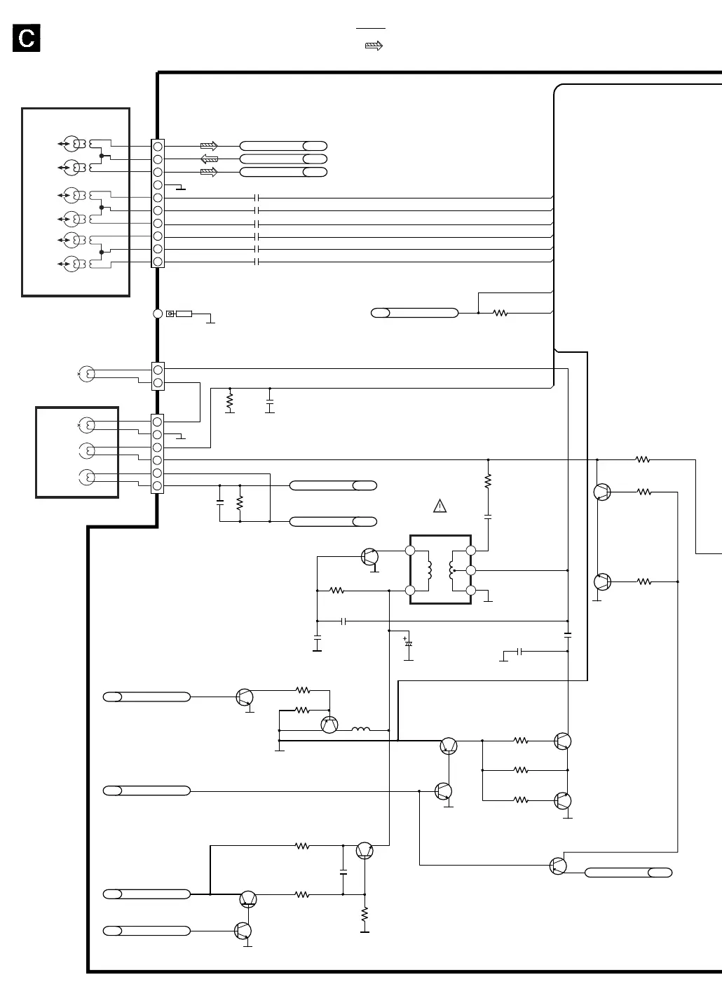
MAIN (VIDEO:V) CIRCUIT
SCHEMATIC DIAGRAM-25
UNREG_6V
10
1
2
3
4
5
6
7
8
9
A
A
A
R4071
C4065
15K
1800P
S
S
A
S
C5006 0.01
3
2
1
6
5
4
2
1
6
4 1
2
3
S
S
S
S
: +B SIGNAL LINE
: MAIN SIGNAL LINE
AUDIO
ERASE
HEAD
FULL
ERASE
HEAD
AUDIO
HEAD
CONTROL
HEAD
AUDIO/CONTROL HEAD
SP(L)
SP(R)
EP(L)
EP(R)
AUDIO
HEAD(L)
AUDIO
HEAD(R)
CYLINDER HEAD

Related product manuals