EasyManua.ls Logo

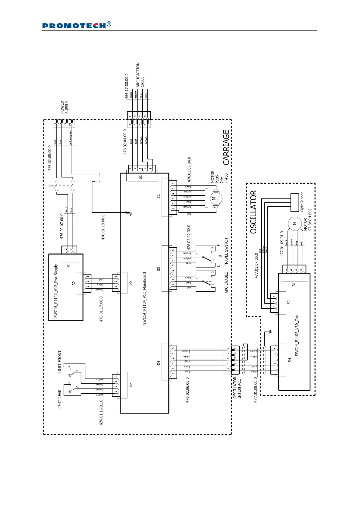
Promotech LIZARD - WIRING DIAGRAM

Promotech LIZARD
40 pages
Print Icon
To Next Page IconTo Next Page
To Next Page IconTo Next Page
To Previous Page IconTo Previous Page
To Previous Page IconTo Previous Page
Loading...
LIZARD
This document is protected by copyrights.
Copying, using, or distributing without permission of PROMOTECH is prohibited.
37
6. WIRING DIAGRAM