EasyManua.ls Logo

Raypak 5350 - 230 V 3-Phase Analog, Models 5350, 6350, 8350

Raypak 5350
60 pages
Print Icon
To Next Page IconTo Next Page
To Next Page IconTo Next Page
To Previous Page IconTo Previous Page
To Previous Page IconTo Previous Page
Loading...
21
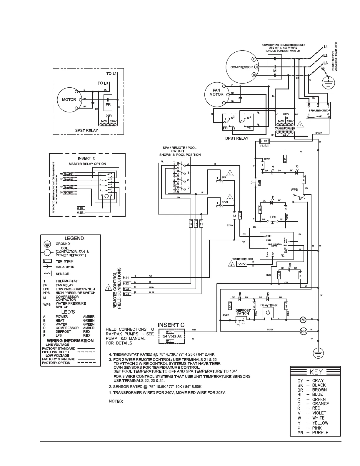
208V/230V 3-Phase Analog, Models 5350, 6350, 8350

Table of Contents

Related product manuals