EasyManua.ls Logo

Raypak 5350 - 3-Phase Analog, Model 8354

Raypak 5350
60 pages
Print Icon
To Next Page IconTo Next Page
To Next Page IconTo Next Page
To Previous Page IconTo Previous Page
To Previous Page IconTo Previous Page
Loading...
23
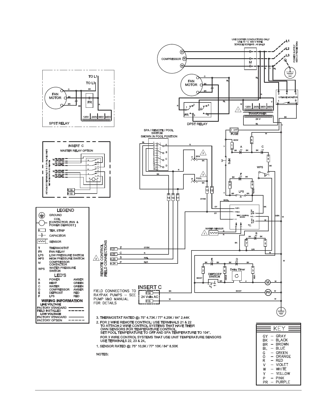
460V 3-Phase Analog, Model 8354

Table of Contents

Related product manuals