EasyManua.ls Logo

Riverside Hydronics 400 - Product Description

Riverside Hydronics 400
48 pages
Print Icon
To Next Page IconTo Next Page
To Next Page IconTo Next Page
To Previous Page IconTo Previous Page
To Previous Page IconTo Previous Page
Loading...
M3
CONDENSING WATER BOILER
6
34-1115 12/15
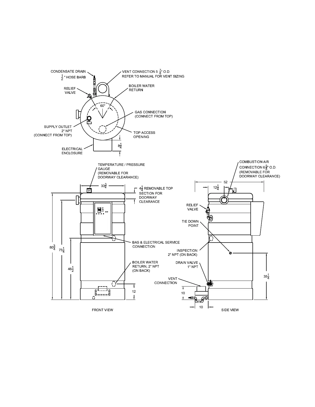
2 PRODUCT DESCRIPTION Component, Controls and Connection Locations (Locations May Vary)

Table of Contents

Related product manuals