EasyManua.ls Logo

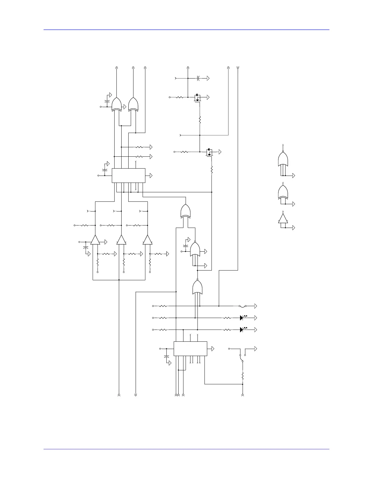
SAC SA100 - Figure 2-28. Page 2 Monitor Schematic

SAC SA100
224 pages
Print Icon
To Next Page IconTo Next Page
To Next Page IconTo Next Page
To Previous Page IconTo Previous Page
To Previous Page IconTo Previous Page
Loading...
SOUTHERN AVIONICS COMPANY
Model SA100 Dual2-42 Theory of Operation, Radiobeacon
Figure 2-28. Page 2 Monitor Schematic
+12V
+12V
+12V
+12V
+12V
+12V
+12V
+12V
+12V
+12V
+12V
+12V
+12V
+12V
+12V
+12V
+12V
U5-1/U4-4
CR1-A/U1-5
U5-13/U4-3
Q1-K/U4-6
SSP
SSN
SSC
MSD
SSV
XDSI
SDO2
SDO
NOTE:
REMOVE JP1 FOR OPTIONAL
XDSI EXTERNAL SHUTDOWN.
* JP2:
2-1: MASTER SHUTDOWN IS NOT USED
2-3: MASTER SHUTDOWN IS USED
DS1
RED
DS1
RED
R6
10K
R6
10K
TP5
CONT TONE
TP5
CONT TONE
TP8
SDO
TP8
SDO
5
4
2
+
-
U1B
+
-
U1B
S0
4
R0
3
S1
6
R1
7
S2
12
R2
11
S3
14
R3
15
EN
5
Q0
2
Q1
9
Q2
10
Q3
1
VDD
16
VSS
8
U4
1U404300
U4
1U404300
8
9
10
U3CU3C
R12
5.6K
R12
5.6K
R9
10K
R9
10K
TP1
LOW PWR
TP1
LOW PWR
C4
0.1
C4
0.1
Q3
1T700000
Q3
1T700000
C8
0.1
C8
0.1
TP9
SDO2
TP9
SDO2
R28
10K
R28
10K
TP3
NO TONE
TP3
NO TONE
R8
10K
R8
10K
Q7
1T700000
Q7
1T700000
7
6
1
312
+
-
U1A
1U339000
+
-
U1A
1U339000
JP1
XDSI GND
JP1
XDSI GND
R54
820
R54
820
S0
4
R0
3
S1
6
R1
7
S2
12
R2
11
S3
14
R3
15
EN
5
Q0
2
Q1
9
Q2
10
Q3
1
VDD
16
VSS
8
U2
1U404300
U2
1U404300
DS2
RED
DS2
RED
5
6
4
U3BU3B
R13
10K
R13
10K
C13
0.1
C13
0.1
R1
10K
R1
10K
1
2
3
147
U3A
1U407000
U3A
1U407000
R23
47K
R23
47K
R10
5.6K
R10
5.6K
C2
0.1
C2
0.1
11
12
13
10
U7CU7C
R17
10K
R17
10K
3
2
1
JP2JP2
R31
680
R31
680
12
13
11
U3DU3D
R21
10K
R21
10K
C21
.01
C21
.01
R53
2.7K
R53
2.7K
11
10
13
+
-
U1D
+
-
U1D
R3
10K
R3
10K
R48
100K
R48
100K
R5
560
R5
560
R15
10K
R15
10K
1
2
8
9
147
U7A
1U402500
U7A
1U402500
R11
5.6K
R11
5.6K
R40
1.0K
R40
1.0K
3
4
5
6
U7BU7B
R16
10K
R16
10K
C1
0.1
C1
0.1
9
8
14
+
-
U1C
+
-
U1C

Table of Contents