EasyManua.ls Logo

Samson 3725 - Page 15

Samson 3725
80 pages
Print Icon
To Next Page IconTo Next Page
To Next Page IconTo Next Page
To Previous Page IconTo Previous Page
To Previous Page IconTo Previous Page
Loading...
EB 8394 EN 15
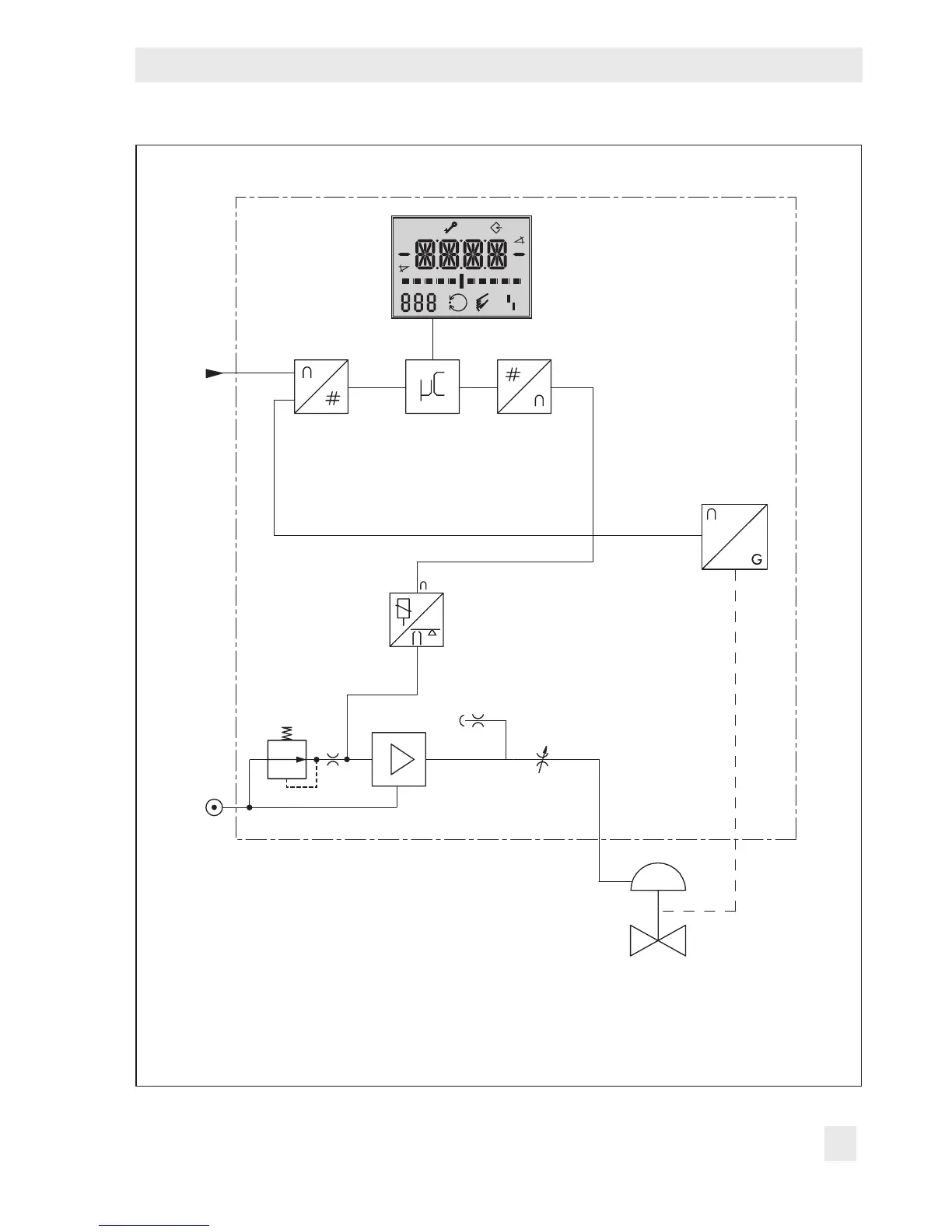
Design and principle of operation
%
S
mm
%
mm
Q
3
4
11
6
7
8
10
1
w
9
x
y
2
5
1 Valve 7 Air capacity booster
2 Sensor 8 Pressure regulator
3 A/D converter 9 Fixed restriction
4 Microcontroller 10 Volume restriction
5 D/A converter 11 Display
6 i/p converter
Fig.1: Circuit diagram

Table of Contents