Home
Selco
Welding System
Genesis 2000
Page 173 (Schematics and Diagrams)
Selco Genesis 2000 - Schematics and Diagrams; Genesis 2000 System Schematic
178 pages
Manual
Go to English
Save Page as PDF
To Next Page
To Next Page
To Previous Page
To Previous Page
Loading...
173
11 Schema, Diagram, Schaltplan, Schéma, Esquema, Diagrama, Schema, kopplingsschema, Oversigt, Skjema, K
ytkentäkaavio,
Διαγραμμα
GENESIS 2000
172
174
Table of Contents
Main Page
Italiano
2
Table of Contents
2
Italiano
3
Avvertenze
5
Ambiente DI Utilizzo
5
Protezione Personale E DI Terzi
5
Protezione da Fumi E Gas
6
Prevenzione Incendio/Scoppio
6
Prevenzione Nell'uso Delle Bombole DI Gas
6
Protezione da Shock Elettrico
6
Campi Elettromagnetici Ed Interferenze
7
Grado DI Protezione IP
7
Installazione
8
Modalità DI Sollevamento, Trasporto E Scarico
8
Posizionamento Dell'impianto
8
Allacciamento
8
Messa in Servizio
8
Presentazione Dell'impianto
9
Generalità
9
Pannello Comandi Frontale (Genesis 2000)
9
Pannello Comandi Frontale (Genesis 2000 RC)
9
Set up
10
Codifica Allarmi
11
Pannello Posteriore
11
Pannello Prese
11
Accessori (Genesis 2000 Rc)
11
Generalità
11
Comando a Distanza RC 100
11
Comando a Distanza RC 200
11
Comando a Distanza RC 180
12
Manutenzione
12
Diagnostica E Soluzioni
12
Cenni Teorici Sulla Saldatura
13
Saldatura con Elettrodo Rivestito (MMA)
13
Saldatura TIG (Arco Continuo)
14
Saldature TIG Degli Acciai
14
Caratteristiche Tecniche
15
English
17
Troubleshooting
26
Technical Specifications
29
Deutsch
31
Technische Daten
44
Français
45
Français
46
1 Avertissement
47
Environnement D'utilisation
47
Protection Individuelle Et de L'entourage
47
Protection Contre Les Fumées Et Les Gaz
48
Prévention Contre Le Risque D'incendie Et D'explosion
48
Prévention Dans L'emploi de Bouteilles de Gaz
48
Protection Contre Les Décharges Électriques
48
Champs Électromagnétiques Et Interférences
49
Degré de Protection IP
50
2 Installation
50
Mode de Soulèvement, de Transport Et de Déchargement
50
Installation de L'appareil
50
Branchement Et Raccordement
50
Mise en Service
50
3 Présentation de L'appareil
51
Généralités
51
Panneau de Commande Frontal (Genesis 2000)
51
Panneau de Commande Frontal (Genesis 2000 RC)
51
Menu Set up
52
Codes Alarmes
53
Panneau Arrière
53
Panneau Prises
53
4 Accessoires (Genesis 2000 Rc)
54
Généralités
54
Commande À Distance RC 100
54
Commande À Distance RC 200
54
Commande À Distance RC 180
54
5 Entretien
54
6 Diagnostic Et Solutions
54
7 Informations Generales Sur Le Soudage
56
Soudage À L'électrode Enrobée (MMA)
56
Soudage TIG (Arc en Soudure Continue)
56
Soudage TIG des Aciers
57
8 Caractéristiques Techniques
58
Español
59
Español
60
1 Advertencia
61
Entorno de Utilización
61
Protección Personal y de Terceros
61
Protección contra Los Humos y Gases
62
Prevención contra Incendios/Explosiónes
62
Prevención Durante el Uso de las Botellas de Gas
62
Protección contra Descargaseléctricas
62
Campos Electromagnéticos y Interferencias
63
Grado de Protección IP
63
2 Instalación
64
Elevación, Transporte y Descarga
64
Colocación del Equipo
64
Conexión
64
3 Presentación del Sistema
65
Generalidades
65
Panel de Mandos Frontal (Genesis 2000)
65
Panel de Mandos Frontal (Genesis 2000 RC)
65
Configuración
66
Codificación de las Alarmas
67
Panel Posterior
67
Panel de las Tomas
67
4 Accesorios (Genesis 2000 Rc)
67
Generalidades
67
Control Remoto RC 100
68
Control Remoto RC 200
68
Mando a Distancia RC 180
68
5 Mantenimiento
68
6 Diagnóstico y Solución de Problemas
68
7 Nociones Teóricas sobre la Soldadura
69
Soldaduras con Electrodo Recubierto (MMA)
69
Soldadura TIG (Arco Continuo)
70
Soldaduras TIG de Los Acero
70
Soldadura TIG de Cobre
71
8 Características Técnicas
71
Português
73
Português
74
1 Atenção
75
Condições de Utilização
75
Protecção Do Operador E de Outros Indivíduos
75
Protecção contra Fumos E Gases
76
Prevenção contra Incêndios/Explosões
76
Precauções Na Utilização das Botijas de Gás
76
Protecção contra Choques Eléctricos
76
Campos Electromagnéticos E Interferências
77
Grau de Protecção IP
78
2 Instalação
78
Elevação, Transporte E Descarga
78
Posicionamento Do Equipamento
78
Ligações
78
Instalação
79
3 Apresentação Do Sistema
79
Generalidades
79
Painel de Comandos Frontal (Genesis 2000)
79
Painel de Comandos Frontal (Genesis 2000 RC)
80
Definições
80
Códigos de Alarme
81
Painel Traseiro
82
Painel de Tomadas
82
4 Acessórios (Genesis 2000 Rc)
82
Generalidades
82
Comando À Distância RC 100
82
Comando À Distância RC 200
82
Comando À Distância RC 180
82
5 Manutenção
82
6 Resolução de Problemas
83
7 Noções Teóricas sobre a Soldadura
84
Soldadura Manual por Arco Voltaico (MMA)
84
Soldadura TIG (Arco Contínuo)
84
Soldadura TIG de Aço
85
Soldadura TIG de Cobre
85
8 Características Técnicas
86
Nederlands
87
Dutch
88
1 Waarschuwing
89
Gebruiksomgeving
89
Bescherming Voor de Lasser en anderen
89
Bescherming Tegen Rook en Gassen
90
Brand en Explosie Preventie
90
Voorzorgmaatregelen Voor Het Gebruik Van Gasflessen
90
Beveiliging Tegen Elektrische Schokken
90
Elektromagnetische Velden en Storingen
91
IP Beveiligingsgraad
92
2 Het Installeren
92
Procedure Voor Het Laden, Vervoeren en Lossen
92
Plaatsen Van de Installatie
92
Aansluiting
92
Installeren
92
3 Presentatie Van de Installatie
93
Algemene Informatie
93
Voorpaneel (Genesis 2000)
93
Voorpaneel (Genesis 2000 RC)
93
Set up
94
Alarm Codes
95
Achter Paneel
95
Paneel Met Contactpunten
95
4 Accessoires (Genesis 2000 Rc)
95
Algemene Informatie
95
RC 100 Afstandbediening
96
RC 200 Afstandbediening
96
RC 180 Afstandbediening
96
5 Onderhoud
96
6 Meest Voorkomende Vragen en Oplossingen
96
7 Algemene Informatie over Lassen
97
Handleiding Lassen Met Beklede Elektroden (MMA)
97
Lassen Met Ononderbroken Vlamboog
98
TIG Lassen Van Staal
98
TIG Lassen Van Koper
99
8 Technische Kenmerken
100
Svenska
101
Svenska
102
1 Varning
103
Driftsmiljö
103
Personligt Skydd Och Skydd För Tredje man
103
Skydd Mot Rök Och Gas
103
Skydd Mot Bränder/Explosioner
104
Försiktighetsåtgärder VID Användning Av Gasbehållare
104
Skydd Mot Elektriska Urladdningar
104
Elektromagnetiska Fält Och Störningar
104
IP-Skyddsgrad
105
2 Installation
105
Lyftning, Transport Och Lossning
105
Aggregatets Placering
105
Inkoppling
106
Igångsättning
106
3 Beskrivning Av Aggregatet
106
Allmänt
106
Främre Kontrollpanel (Genesis 2000)
106
Främre Kontrollpanel (Genesis 2000 RC)
107
Set-Up
107
Larmkoder
108
Bakre Kontrollpanel
109
Kopplingstavla
109
4 Tillbehör (Genesis 2000 Rc)
109
Allmänt
109
Fjärrstyrning RC 100
109
Fjärrstyrning RC 200
109
Fjärrkontroll RC 180
109
5 Underhåll
109
6 Felsökning Och Tips
110
7 Teoretiska Principer För Svetsning
111
Svetsning Med Belagd Elektrod (MMA)
111
TIG-Svetsning (Kontinuerlig Båge)
111
TIG-Svetsning Av Stål
112
TIG-Svetsning Av Koppar
112
8 Tekniska Data
113
Dansk
115
Dansk
116
1 Advarsel
117
Brugsomgivelser
117
Personlig Beskyttelse Og Beskyttelse Af Andre
117
Beskyttelse Mod Røg Og Gas
118
Forebyggelse Af Brand/Eksplosion
118
Forholdsregler Ved Brug Af Gasflasker
118
Beskyttelse Mod Elektrisk StøD
118
Elektromagnetiske Felter Og Forstyrrelser
119
IP-Beskyttelsesgrad
119
2 Installering
119
Løfte-, Transport- Og Aflæsningsanvisninger
120
Placering Af Anlægget
120
Tilslutning
120
Idriftsættelse
120
3 Præsentation Af Anlægget
121
Generelle Oplysninger
121
Det Frontale Betjeningspanel (Genesis 2000)
121
Det Frontale Betjeningspanel (Genesis 2000 RC)
121
Setup
122
Alarmkodificering
123
Bagpanel
123
Stikkontaktpanel
123
4 Ekstraudstyr (Genesis 2000 Rc)
123
Almene Oplysninger
123
Fjernbetjening RC 100
124
Fjernbetjening RC 200
124
Fjernbetjening RC 180
124
5 Vedligeholdelse
124
6 Fejlfinding Og Løsninger
124
7 Gode RåD Om Svejsning I
125
Svejsning Med Beklædt Elektrode (MMA)
125
TIG-Svejsning (Kontinuerlig Lysbue)
126
TIG-Svejsning Af Stål
126
TIG-Svejsning Af Kobber
127
8 Tekniske Specifikationer
128
Norsk
129
Norsk
130
1 Advarsel
131
Bruksmiljø
131
Personlig Beskyttelse Og Beskyttelse Av Tredje Mann
131
Beskyttelse Mot Røyk Og Gass
132
For Å Forebygge Brann/Eksplosjoner
132
Forebyggelse Ved Bruk Av Gassbeholder
132
Vern Mot Elektrisk Støt
132
Elektromagnetiske Felt Og Forstyrrelser
133
Vernegrad IP
133
2 Installasjon
133
Løfting, Transport Og Lossing
134
Plassering Av Anlegget
134
Kopling
134
Installasjon
134
3 Presentasjon Av Anlegget
135
Generelt
135
Frontpanel Med Kontroller (Genesis 2000)
135
Frontpanel Med Kontroller (Genesis 2000 RC)
135
Innstilling
136
Alarmkoder
137
Bakpanel
137
Støpselpanel
137
4 Tilbehørssett (Genesis 2000 Rc)
137
Generelt
137
Fjernstyringskontroll RC 100
137
Fjernstyringskontroll RC 200
137
Fjernkontroll RC 180
138
5 Vedlikehold
138
6 Diagnostikk Og Løsninger
138
7 Teoretiske Beskrivelser Av Sveising
139
Sveising Med Bekledt Elektrode (MMA)
139
TIG-Sveising (Kontinuerlig Bue)
140
TIG-Sveising Av Stål
140
TIG-Sveising Av Kobber
140
8 Teknisk Spesifikasjon
141
Suomi
143
Suomi
144
1 Varoitus
145
Työskentelytila
145
Käyttäjän Ja Ulkopuolisten Henkilöiden Suojaaminen
145
Suojautuminen Höyryiltä Ja Kaasuilta
146
Tulipalon Tai Räjähdyksen Ehkäisy
146
Kaasupullojen Turvallinen Käyttö
146
Suojaus Sähköiskulta
146
Sähkömagneettiset Kentät Ja Häiriöt
147
IP-Luokitus
147
2 Asennus
147
Nosto, Kuljetus Ja Purkaus
148
Laitteen Sijoitus
148
Kytkentä
148
Käyttöönotto
148
3 Laitteen Esittely
149
Yleistä
149
Etuohjauspaneeli (Genesis 2000)
149
Etuohjauspaneeli (Genesis 2000 RC)
149
Set up
150
Hälytyskoodit
151
Takapaneeli
151
Liitäntäpaneeli
151
4 Lisävarusteet (Genesis 2000 Rc)
151
Yleistä
151
Kaukosäädin RC 100
151
Kaukosäädin RC 200
151
Kauko-Ohjain RC 180
152
5 Huolto
152
6 Vianmääritys Ja Ratkaisut
152
7 Hitsauksen Teoriaa
153
Puikkohitsaus (MMA)
153
TIG-Hitsaus (Jatkuva Kaari)
154
Teräksen TIG-Hitsaus
154
Kuparin TIG-Hitsaus
154
8 Tekniset Ominaisuudet
155
Ελλhnika
157
Ελληνικά
158
Ατομική Προστασία Και Ασφάλεια Τρίτων
159
Περιβάλλον Χρήσης
159
Προειδοποιησεισ
159
Πρόληψη Πυρκαγιάς/Έκρηξης
160
Προληπτικά Μέτρα Για Τη Χρήση Φιαλών Αερίου
160
Προστασία Από Ηλεκτροπληξία
160
Προστασία Από Καπνούς Και Αέρια
160
Ηλεκτρομαγνητικά Πεδία Και Παρεμβολές
161
Βαθμός Προστασίας IP
162
Εγκατασταση
162
Σύνδεση
162
Τοποθέτηση Της Διάταξης
162
Τρόπος Ανύψωσης, Μεταφοράς Και Εκφόρτωσης
162
Γενικά
163
Θεση Σε Λειτουργια
163
Μπροστινός Πίνακας Ελέγχου (Genesis 2000)
163
Παρουσιαση Τησ Διαταξησ
163
Μπροστινός Πίνακας Ελέγχου (Genesis 2000 RC)
164
Set up
164
Κωδικοί Συναγερμών
165
Πίσω Πίνακας Ελέγχου
166
Πίνακας Υποδοχών
166
Aξeσoyap (Genesis 2000 Rc)
166
Γενικά
166
Συντηρηση
166
Τηλεχειριστήριο RC 100
166
Τηλεχειριστήριο RC 180
166
Τηλεχειριστήριο RC 200
166
Διαγνωση Προβληματων Και Λυσεισ
167
Συγκόλληση Με Επενδυμένο Ηλεκτρόδιο (MMA)
168
Συντομη Αναφορα Στη Θεωρια Τησ Συγκολλησησ
168
Συγκόλληση TIG (Συνεχές Τόξο)
169
Συγκόλληση TIG Του Χαλκού
169
Συγκολλήσεις TIG Του Χάλυβα
169
Τεχνικα Χαρακτηριστικα
170
Targa Dati, Rating Plate, Leistungschilder, Plaque Données, Placa de Características, Placa de Dados, Technische Gege Vens, Märkplåt, Dataskilt, Identifikasjonsplate, Arvokilpi, Πινακιδα Χαρακτηριστικων
171
Generatorns Märkplåt, Betydning Af Oplysningerne På Generatorens Dataskilt, Beskrivelse Av Generatorens Infor Masjonsskilt, Generaattorin Kilven Sisältö, Σημασία Πινακίδας Χαρ Ακτηριότικών Της Γεννητριασ
172
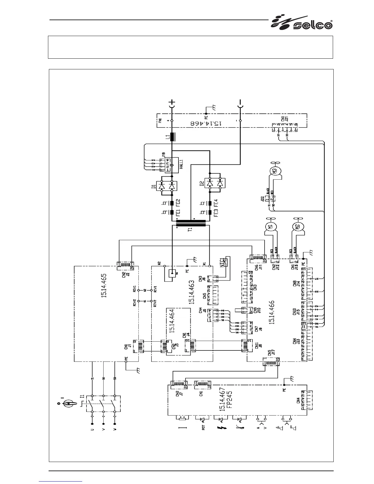
Genesis 2000
173
Genesis 2000 Rc
174
Skjøtemunnstykker, Liittimet, Συνδετηρεσ GENESIS 2000
175
Genesis 2000
176
Related product manuals
Selco Genesis 200 TLH
48 pages
Selco Genesis 200 AC-DC
48 pages
Selco genesis 200 ac-dc/tlh
31 pages
Selco Genesis G 200 TLH
185 pages
Selco Genesis 282-352
130 pages
Selco Genesis 284 PSR
304 pages
Selco Genesis 245 TLH
129 pages
Selco Genesis 2700 PMC
358 pages
Selco Genesis 2200 MTE
388 pages
Selco Genesis 2200 AC/DC
278 pages
Selco Genesis 282-352 TLE
130 pages
Selco Genesis 282-352-503 PME
144 pages