EasyManua.ls Logo

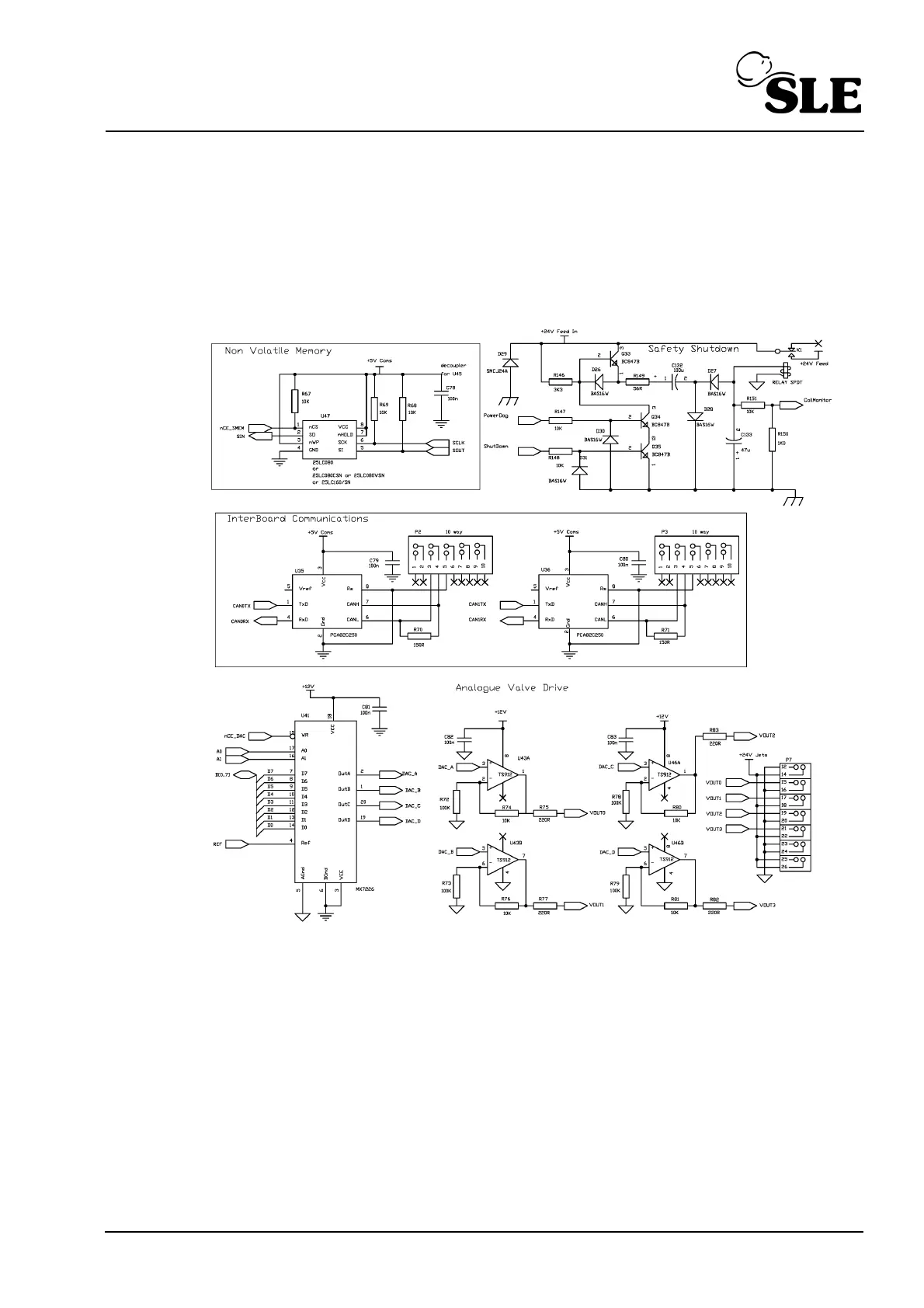
SLE SLE4000 - Analogue Valve Drive; Non Volatile Memory; Interboard Comms

SLE SLE4000
312 pages
Print Icon
To Next Page IconTo Next Page
To Next Page IconTo Next Page
To Previous Page IconTo Previous Page
To Previous Page IconTo Previous Page
Loading...
(Model K) Page 209
32.4 Analogue Valve Drive / Non Volatile Memory / Interboard Comms.

Table of Contents

Related product manuals