EasyManua.ls Logo

Tecnam P2002 Sierra - Page 65

Tecnam P2002 Sierra
79 pages
Print Icon
To Next Page IconTo Next Page
To Next Page IconTo Next Page
To Previous Page IconTo Previous Page
To Previous Page IconTo Previous Page
Loading...
2
st
Edition, April 22
th
, 2008
P2002 Sierra
MAINTEN ANC E MAN UAL
SECTION E
SYSTEMS
pag
.
E-4
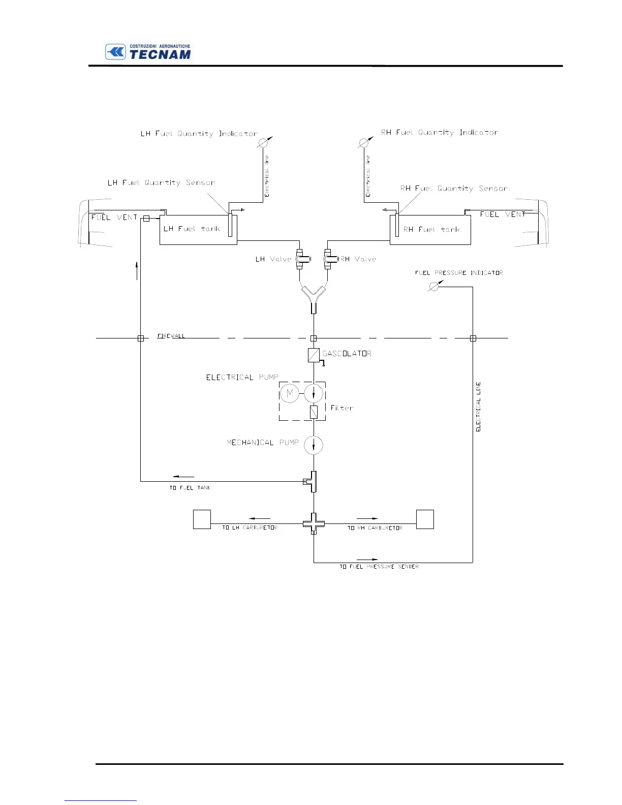
The figure E-3 shows a schematic of the fuel system.
F
IGURE
E-3
F
UEL
S
YSTEM
L
AYOUT

Table of Contents

Related product manuals