EasyManua.ls Logo

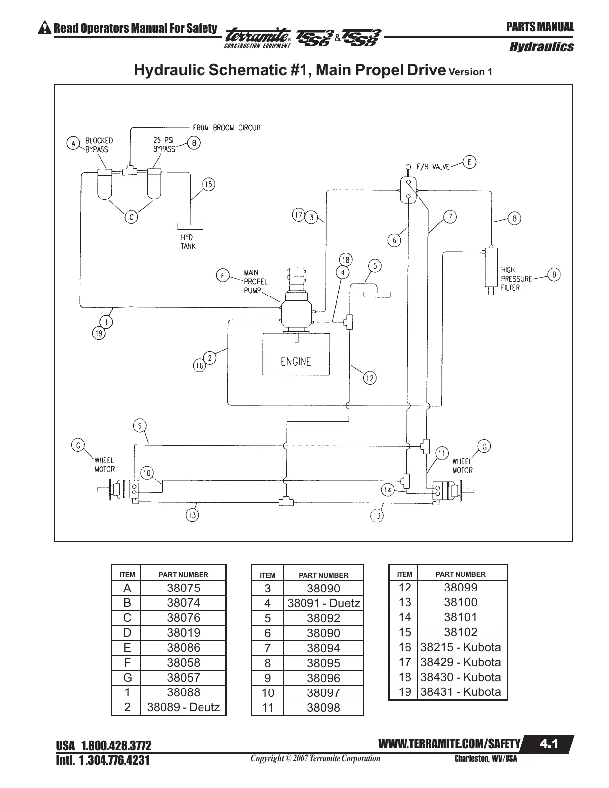
Terramite TSS38 - Hydraulic Schematic #1, Main Propel Drive Version 1

Terramite TSS38
106 pages
Print Icon
To Next Page IconTo Next Page
To Next Page IconTo Next Page
To Previous Page IconTo Previous Page
To Previous Page IconTo Previous Page
Loading...
Copyright © 2007 Terramite Corporation
4.1
WWW.TERRAMITE.COM/SAFETY
USA 1.800.428.3772
Intl. 1 .304.776.4231
Charleston, WV/USA
PARTS MANUAL
Read Operators Manual For Safety
Hydraulics
&
ITEM PART NUMBER
A 38075
B 38074
C 38076
D 38019
E 38086
F 38058
G 38057
1 38088
2 38089 - Deutz
ITEM PART NUMBER
3 38090
4 38091 - Duetz
5 38092
6 38090
7 38094
8 38095
9 38096
10 38097
11 38098
ITEM PART NUMBER
12 38099
13 38100
14 38101
15 38102
16 38215 - Kubota
17 38429 - Kubota
18 38430 - Kubota
19 38431 - Kubota
Hydraulic Schematic #1, Main Propel Drive Version 1
Courtesy of Machine.Market

Table of Contents

Related product manuals