EasyManua.ls Logo

Upright MX15 - Figure 5-2: Hydraulic Schematic

Upright MX15
114 pages
Print Icon
To Next Page IconTo Next Page
To Next Page IconTo Next Page
To Previous Page IconTo Previous Page
To Previous Page IconTo Previous Page
Loading...
Page 5-5
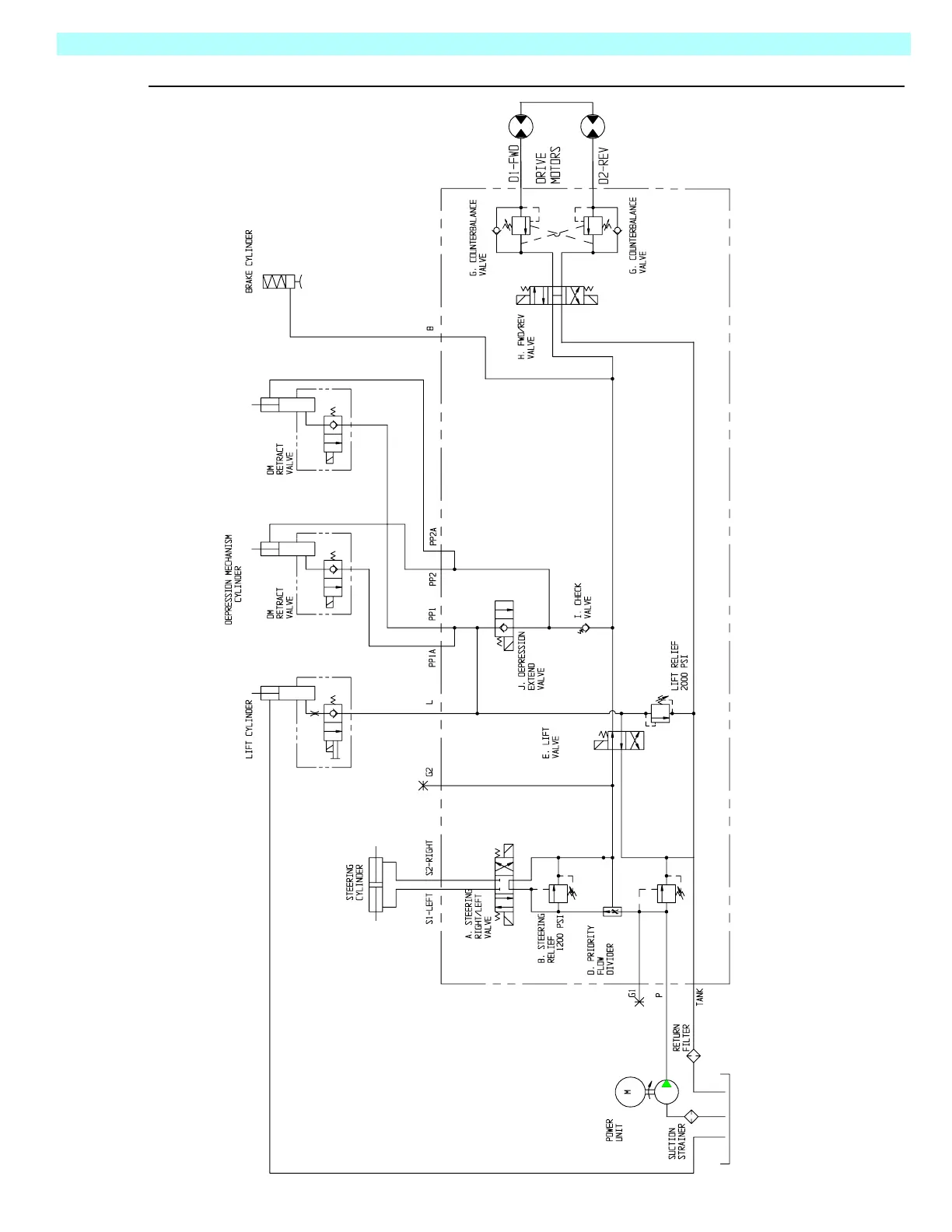
Schematics 5.3 - Hydraulic Schematic
MX15/19
Figure 5-2:
Hydraulic Schematic
800 PSI
800 PSI
C. MAIN RELIEF VALVE
MX15 2500 PSI
MX19 3500 PSI
TNK
FL1 PMP
FL2
RV3
DVDR
RV1
RV2
V1
CYL1
V2A
V3A
CV
V2B
OR
CYL2
V3B
V3B
CYL3
CYL3
CYL5
MOT
MOT
V5
V5
V4
060569-004

Table of Contents

Other manuals for Upright MX15

Related product manuals