EasyManua.ls Logo

Veichi AC310 - Detection and Maintenance Optocoupler Unit Circuits

Veichi AC310
63 pages
Print Icon
To Next Page IconTo Next Page
To Next Page IconTo Next Page
To Previous Page IconTo Previous Page
To Previous Page IconTo Previous Page
Loading...
32
AC310 Universal AC Drive Service Manual
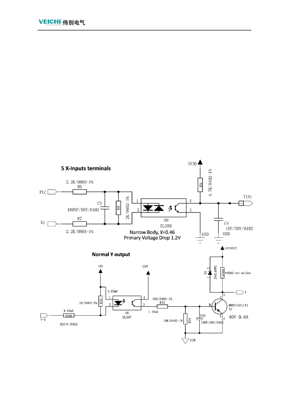
3.3 Detection and Maintenance Optocoupler Unit Circuits
1. Circuit descriptions
Function: External multi-function terminal inputs and outputs are optically isolated
from the internal signals of the control board.
Ordinary Optocoupler: EL3H7 (relay, Y output); EL3H4 (5-way X input), PUL
input and ordinary input X5 multiplexed.
Note 1: At this time, the maximum support for 5KHZ output, external PG card PUL
input support for a maximum of 50KHZ)
Note 2: When PLC connects to 24V, X input is active low; when PLC connects to COM,
X input is active high.
The following are the multi-function terminal input, Y terminal output, and relay output
circuits.

Table of Contents

Related product manuals