EasyManua.ls Logo

Veichi AC310 - OH Fault Detection and Maintenance

Veichi AC310
63 pages
Print Icon
To Next Page IconTo Next Page
To Next Page IconTo Next Page
To Previous Page IconTo Previous Page
To Previous Page IconTo Previous Page
Loading...
52
AC310 Universal AC Drive Service Manual
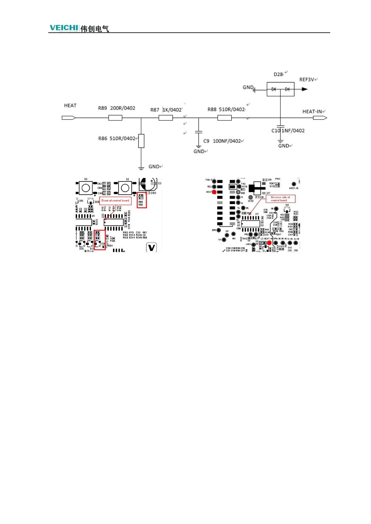
3.9 OH Fault Detection and Maintenance
1. GND1 as a reference ground, measuring HEAT, the normal voltage is 0.5V-1V. If the HEAT
voltage is abnormal, the power board voltage detection circuit is abnormal, test the power
board voltage detection circuit.
2. HEAT -IN abnormal voltage, for the control board input circuit module temperature
collection failure, replace the corresponding resistors: R86, R87, R88, R89, or capacitors C9,
C10.

Table of Contents

Related product manuals