EasyManua.ls Logo

Viessmann VR2 Series - Page 23

Viessmann VR2 Series
28 pages
Print Icon
To Next Page IconTo Next Page
To Next Page IconTo Next Page
To Previous Page IconTo Previous Page
To Previous Page IconTo Previous Page
Loading...
Connections
23
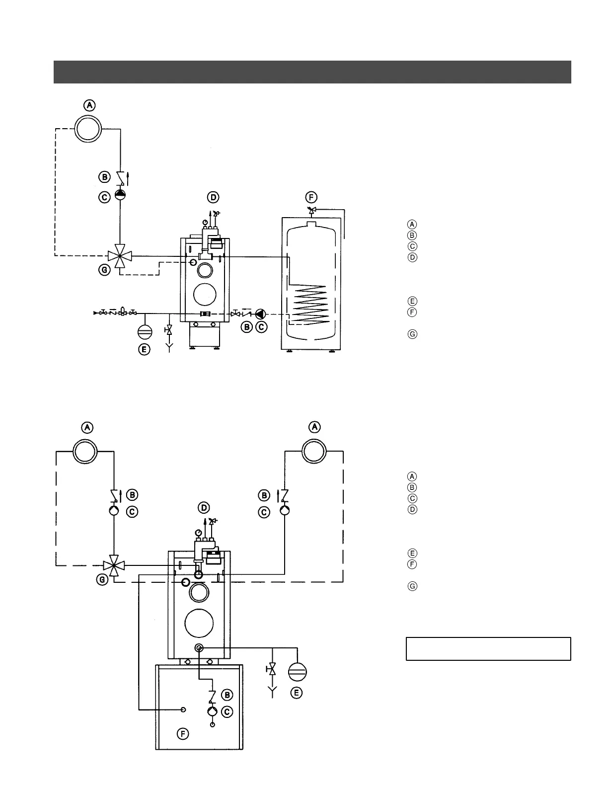
Installation Examples (Continued)
With one low-temperature circuit with
4-way mixing valve,
and with domestic hot water production
e.g. with Vitotronic 200, Model KW2
combined with one Mixing Valve
Actuator Accessory K it
Heating circuit
Spring-loaded flow check valve
Circulation pump
Safety header
with automatic air vent,
pressure relief valve , and
pressure gage
Expansion tank
Domestic hot water storage tank
(indirect-fired)
4-Way mixing valve
With one low-temperature circuit with
4-way mixing valve, and one high
temperature circuit,
and with domestic hot water
production
e.g. with Vitotronic 200, Model KW2
combined with one Mixing Valve
Actuator Accessory K it
Heating circuit
Spring-loaded flow check valve
Circulation pump
Safety header
with automatic air vent,
pressure relief valve , and
pressure gage
Expansion tank
Domestic hot water storage tank
(indirect-fired)
4-Way mixing valve
For VR2-40 to VR2-63, order a Piping-T
(includes reduction fitting) to simplify
Safety Header installation.
5285 838 v2.1
IMPORTANT

Other manuals for Viessmann VR2 Series

Related product manuals