EasyManua.ls Logo

Water Process Solutions Encore 700 - Automatic Slurry Flushing System - Service

Water Process Solutions Encore 700
128 pages
Print Icon
To Next Page IconTo Next Page
To Next Page IconTo Next Page
To Previous Page IconTo Previous Page
To Previous Page IconTo Previous Page
Loading...
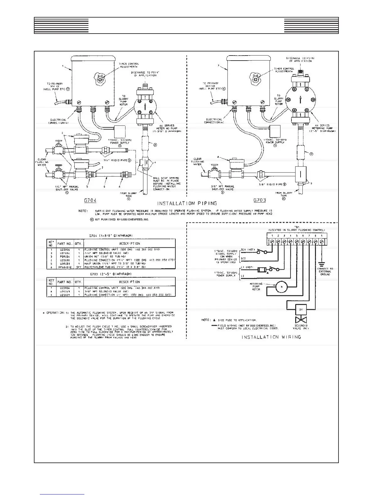
ENCORE
®
700 METERING PUMP
AUTOMATIC SLURRY FLUSHING SYSTEM - SERVICE
440.400.150.010
ISSUE 1 10-12
WT.440.400.001.UA.IM.1012
54

Table of Contents