EasyManua.ls Logo

Xerox 2515 - Page 56

Xerox 2515
408 pages
Print Icon
To Next Page IconTo Next Page
To Next Page IconTo Next Page
To Previous Page IconTo Previous Page
To Previous Page IconTo Previous Page
Loading...
'
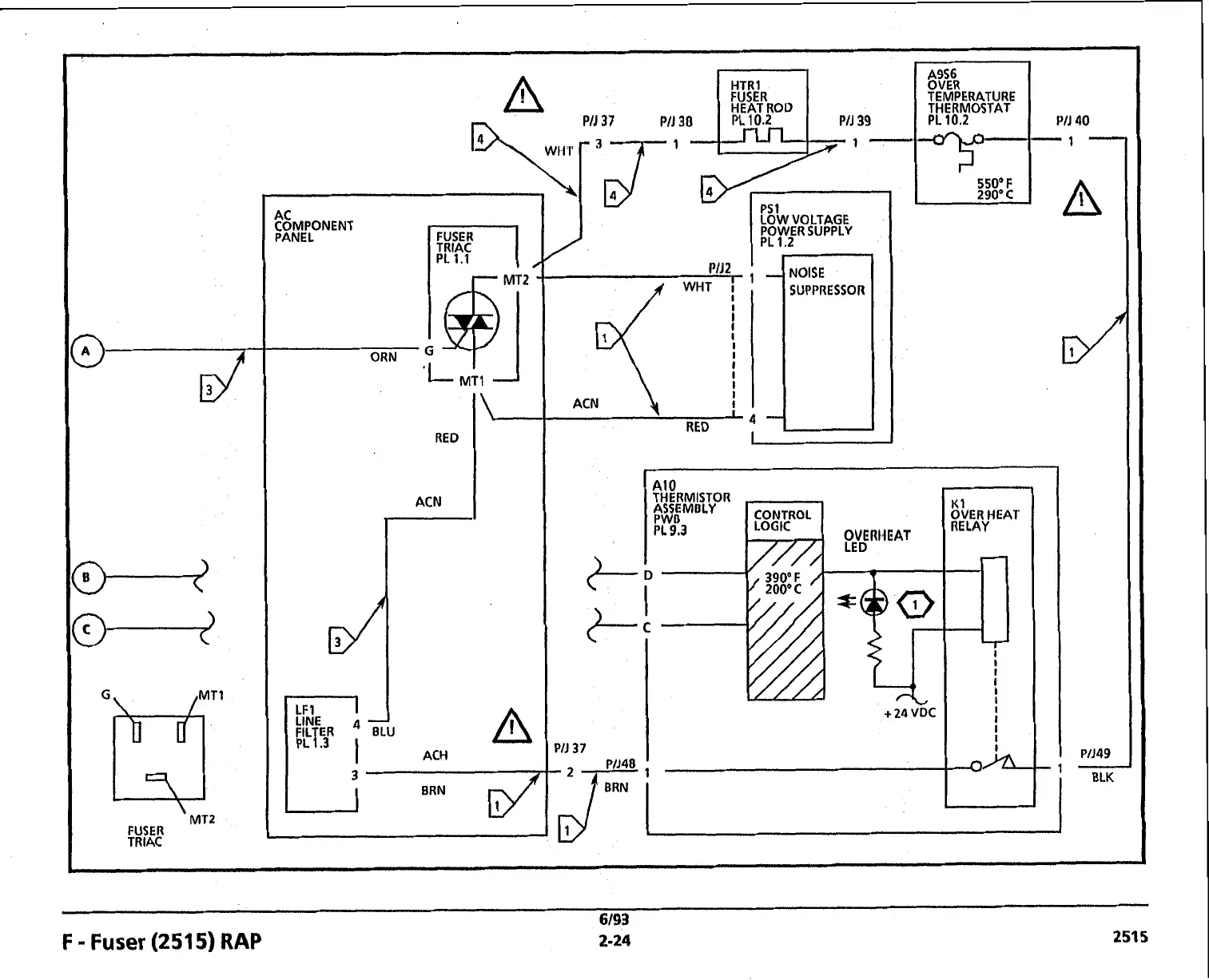
MT2
FUSER
TRlAC
TRlAC
PL
1.1
RED
ACN
r
1
ACH
SUPPRESSOR
ACN
RED
I
A
A9S6
"\p,;y30
5,;:.
-
#-
-
550'
F
..
290°C
PS LOW
1
VOLTAGE
POWER SUPPLY
PL
1.2
e
-
-
(1
3VER
HEAT
IELAY
6/93
F
-
Fuser
(2515)
RAP
2-24
251s

Table of Contents

Related product manuals