EasyManua.ls Logo

Yamaha PC4002 - Block Diagram

Yamaha PC4002
43 pages
Print Icon
To Next Page IconTo Next Page
To Next Page IconTo Next Page
To Previous Page IconTo Previous Page
To Previous Page IconTo Previous Page
Loading...
муз муз
IV
2v
уподо
|
Аладпв
u3MOd
|
yes
uos
C
Ex
чо
ламод
ип2и9
одоод
ueg
|
WHO
S?
awes
|
45
пам!
em
+
О
°
on
"duy
мод
8'HO
|
ипозо
uonoeloJd
à
d
іюуегірці
jeußıg
103e3Ipu]
815
!
й
7
7
l
O
2.08
'
Ашо
200708
|
105098
|РИНӘЦ
|
О
02.09
MS
Iewuayı
С)
=
a
i
ашу
шәлі?
ашу
әбецод
ав
:
'
мно
+
О
O_O
<
«di
Jon
Fd
Қио
WZO0ÿ9d
`
|
“du
ізмод
но
зозеә!ри{
Яцо
әлиа
1919
W
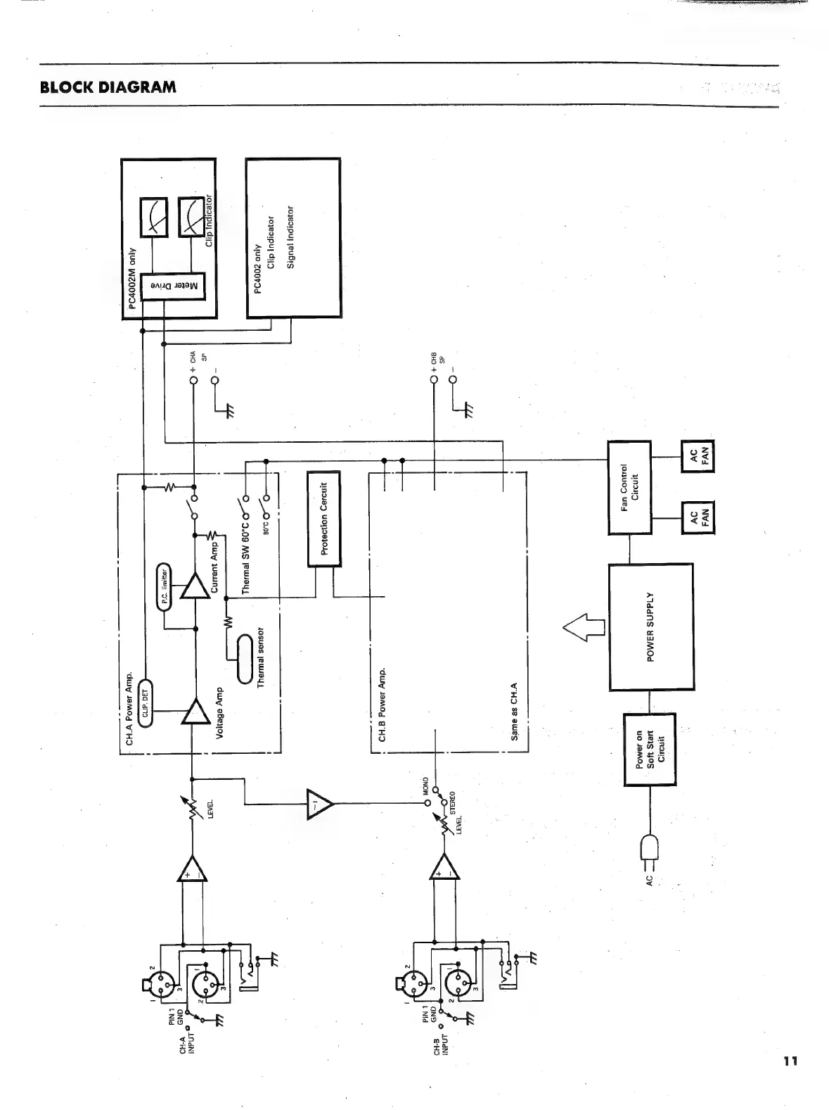
BLOCK
DIAGRAM

Related product manuals