EasyManua.ls Logo

YASKAWA VS-626MT Series

YASKAWA VS-626MT Series
28 pages
To Next Page IconTo Next Page
To Next Page IconTo Next Page
To Previous Page IconTo Previous Page
To Previous Page IconTo Previous Page
Loading...
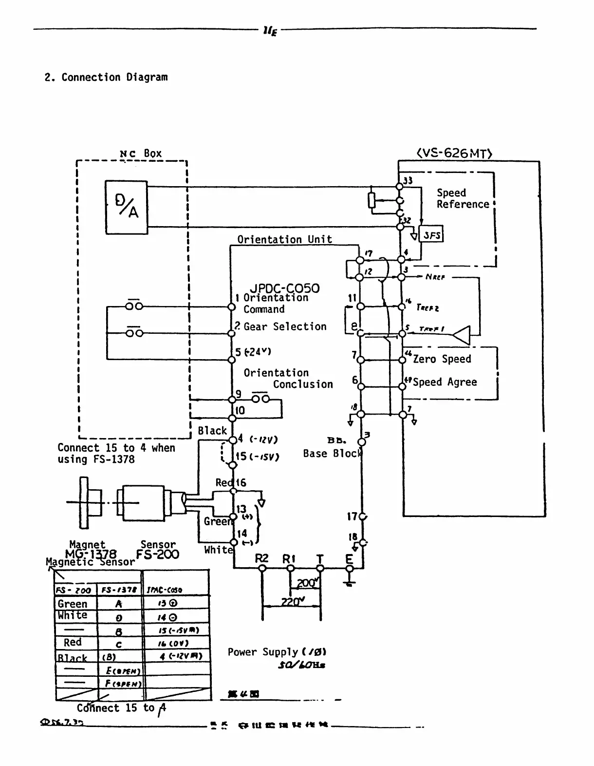
2
.
Connection
Diagram
w
x
c
Box
Co`rinect
15 to
~4
E
i
Z
Ej
ff
"
EMI
I
ll
~z
14
(-
trv)
B
~
.
6
c-isv)
Base
Blocl
14
t-t
Connect
15
to
4
when
using
FS-1378
MagnetSensor
8
FS
-200
Magneri
c
Sensor
B
lack
Whit
Power
Supply(/0)
sc=/loxz
~
~i
"
tl
!C
ti
k
ft
K
(V~-626
MT)
FS-
ZOO
FS-1378
IFAC-Cado
Green
A
150
White
p
14
(D
WW
I
,s
(-
IV
~)
Red
c
I
&
cor)
~,4
1
i
i
A
1
f
1
1
i
Orientation
Unit
peed
'
eference
i
1
1
i
t
i
i
J
PDC-C050
NRer
i
1
Orientation
11
t
Command
`
17
rRt~
2
i
I
1
?
.Gear
Selection
'
$
TRS
7~
/
i
t
I
t5
F24")
"
Zero
Speed
1
I
I
1
Orientation
i
1
1
1
Conclusion
r
t
t
10
t

Related product manuals