EasyManua.ls Logo

Arkel ADrive VVVF - Page 47

Arkel ADrive VVVF
Print Icon
To Next Page IconTo Next Page
To Next Page IconTo Next Page
To Previous Page IconTo Previous Page
To Previous Page IconTo Previous Page
Loading...
ARKEL 47 ADrive
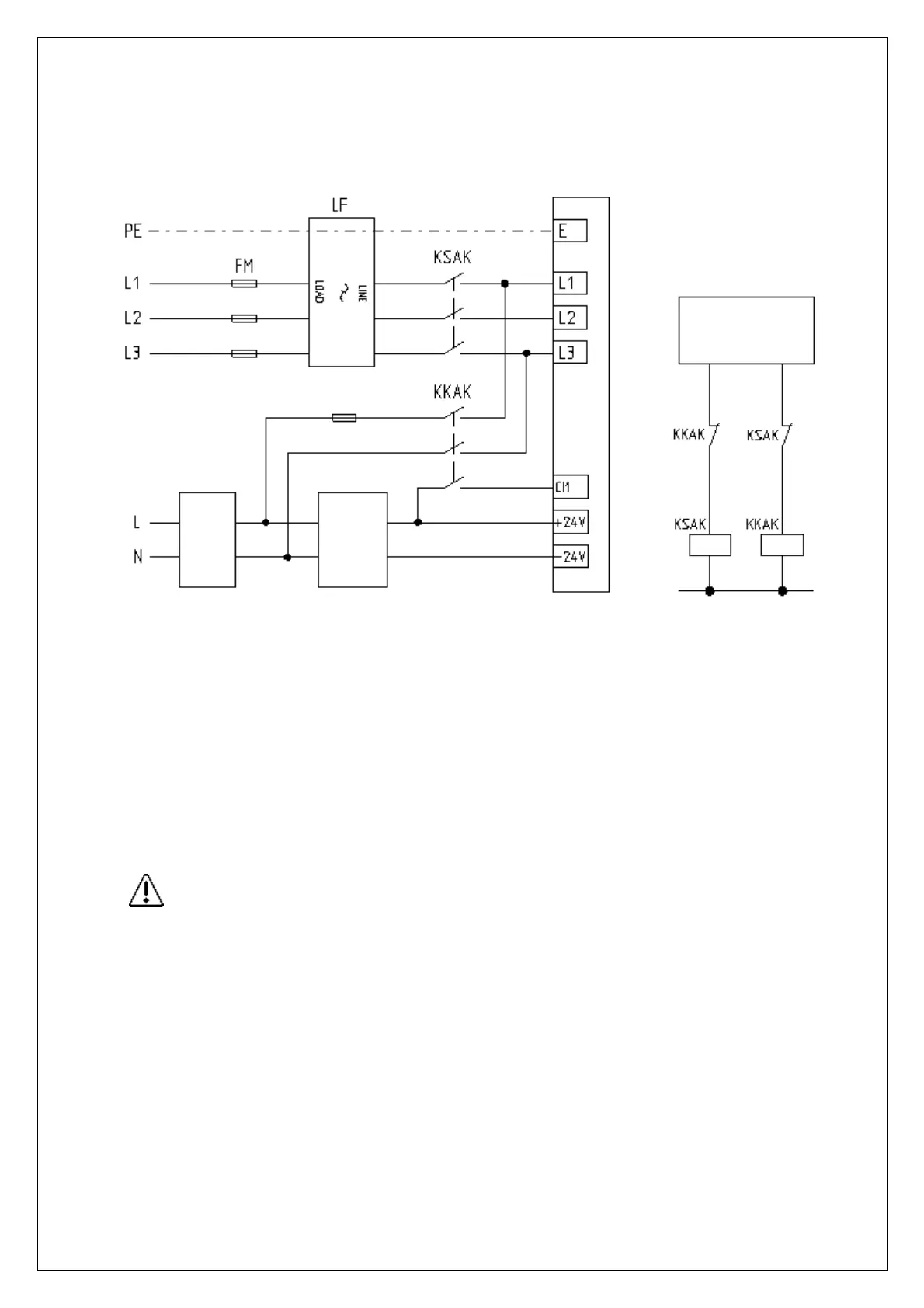
13.3.5.2. 1-faz 220VAC UPS İle Beslemede Gerekli Bağlantılar:
1-faz 220VAC UPS çıkışı ADrive cihazının L1 ve L3 girişlerine bağlanmalıdır.
FM: Girbesleme sigortası
LF: Şebeke filtresi
UPS: 1-faz 220VAC kesintisiz güç kaynağı
AKS: Asansör kumanda sistemi
FUPS: UPS besleme sigortası
KSAK: Şebeke aktif kontaktö
KKAK: Kurtarma aktif kontaktörü
*1: KSAK ve KKAK kontaktörleri birbirlerinin kapalılarından geçmelidir.
*2: CI1 girişine yapılacak bağlantı ile ADrive akülü kurtarma moduna geçirilir.
Uygun sigorta, kontaktör ve kablo kesitleri için bkz. Bölüm 6.
*1
AKS
ADriv
e
UPS
*2
AKS
+24V
-24V
FUPS

Table of Contents