EasyManua.ls Logo

Bender LINETRAXX RCM420 - Advanced Installation; Cascaded current transformer connection; Commissioning; Commissioning procedures

Bender LINETRAXX RCM420
36 pages
To Next Page IconTo Next Page
To Next Page IconTo Next Page
To Previous Page IconTo Previous Page
To Previous Page IconTo Previous Page
Loading...
LINETRAXX® RCM420
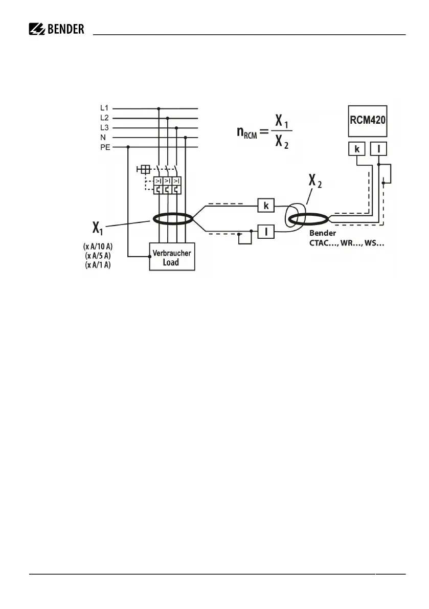
Connection of an additional cascaded measuring current transformer
If the residual current range of 10 A is not sufficient, an additional measuring current transformer can be
cascaded. Connect the measuring current transformer as illustrated in the drawing below.
Example
An additionally cascaded transformer on the load side has a transmission ratio of X1 = 100 (500 A / 5 A). That
means, when the lowest value of 10 mA is set at the RCM420, a current of 1 A can only just be detected on the
primary side of the transformer on the load side. In order to reduce the value that can be detected to 100 mA,
10 turns of the supply cable has to be routed through the transformer on the RCM side.
Hence, the correction factor to be set is n
RCM
= X1:X2 = 100:10 = 10. The correction factor can be set via the
SEt/n menu.
The correction factor is factory set to 1 and relates to normal operation with one Bender measuring current
transformer only (X = 600:1).
3.2 Commissioning
Prior to commissioning, check proper connection of the residual current monitor.
RCM420_D00057_06_M_XXEN/12.2023 13

Table of Contents

Related product manuals