EasyManua.ls Logo

BendPak HD-973P - Wiring Diagrams

BendPak HD-973P
112 pages
Print Icon
To Next Page IconTo Next Page
To Next Page IconTo Next Page
To Previous Page IconTo Previous Page
To Previous Page IconTo Previous Page
Loading...
HD-973P Series Multi-Level Parking Lift 82 P/N 5900076Rev. B3 — January 2024
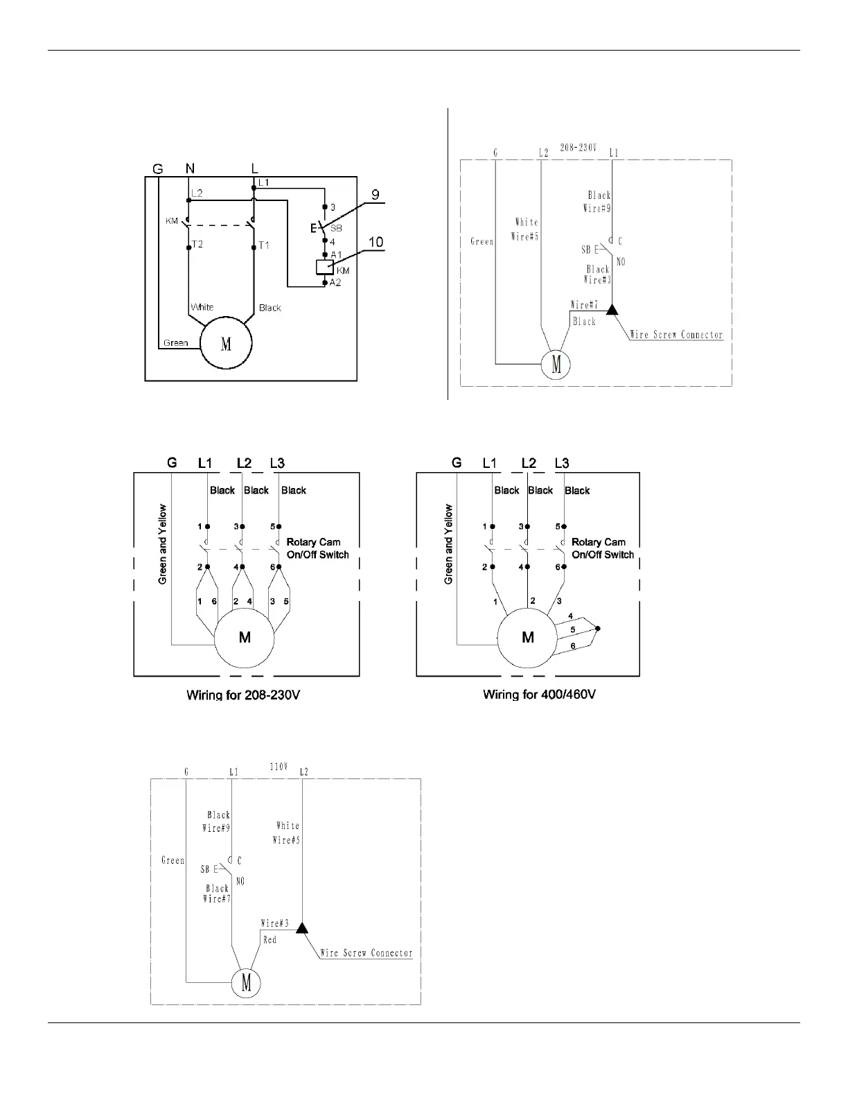
Wiring Diagrams
5585312 (208-240, 1 Ph, 50/60Hz. 3
HP)
5585503 (208-230, 1 Ph, 50/60Hz. 2 HP)
5585512 (208-230/400/460VAC, 3 Ph., 50/60 Hz. 4 HP.)
5585173 (110VAC, 1 Ph, 60Hz., 2 HP)

Related product manuals