EasyManua.ls Logo

BLUM MINIPRESS P - Diagrams; Electrical Diagram: 3 x 400 V 50 Hz

BLUM MINIPRESS P
32 pages
Print Icon
To Next Page IconTo Next Page
To Next Page IconTo Next Page
To Previous Page IconTo Previous Page
To Previous Page IconTo Previous Page
Loading...
30
BA-101/3EN M53.XXXX
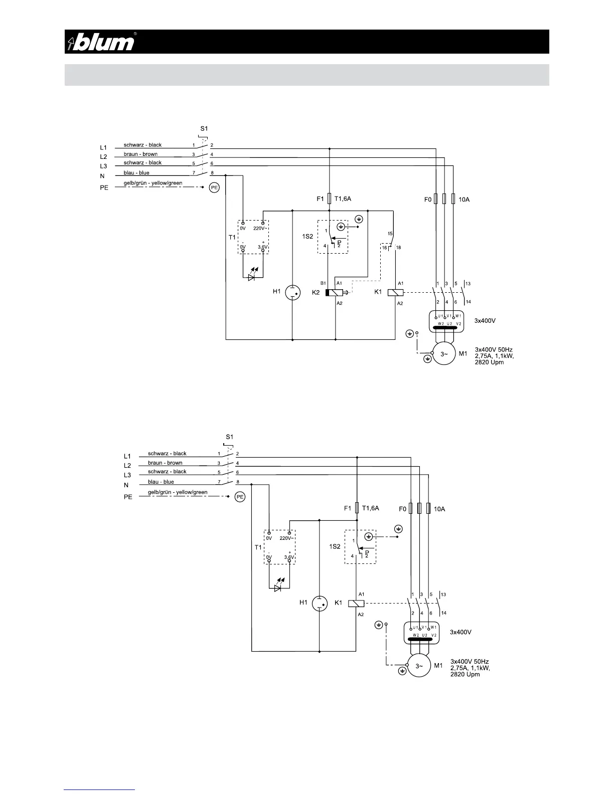
9 - Diagrams
9.3 - Electrical diagram 3x 400 V 50 Hz

Table of Contents

Other manuals for BLUM MINIPRESS P

Related product manuals