EasyManua.ls Logo

BMW Z3 E37 1998 - Page 240

BMW Z3 E37 1998
347 pages
Print Icon
To Next Page IconTo Next Page
To Next Page IconTo Next Page
To Previous Page IconTo Previous Page
To Previous Page IconTo Previous Page
Loading...
paragon.myvnc.com
BM
BMW
BMWBMW
Z3
04/99
6450.6Ć
1998
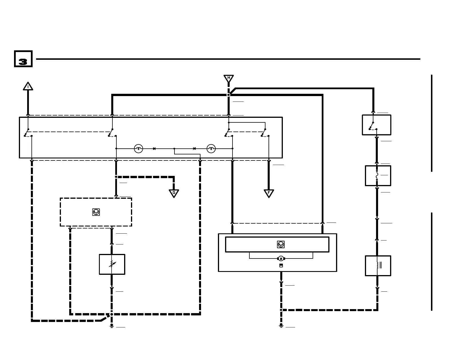
INTEGRATED HEATING AND CLIMATE CONTROL
06
01
6450.6-05
X7711
1 GN/BR
1 SW/VI
X18350
1 GN/BR
S221
EVAPORATOR
CONTROLLER
B14
EVAPORATOR
TEMPERATURE
SENSOR
M111
FRESH AIR
RECIRCULATION
MOTOR
S220
AIR CONDITIONING/
RECIRCULATING
SWITCH ASSEMBLY
0) OFF
1) AIR CONDITION-
ING
2) AIR RECIRCULAT-
ING
X9633
X7712
X183506
1 SW/WS
4 7 X18349
X18349
1.5 GE.5 GN
.5 GN/BR
X151713
2 85
3
2
GROUND
DISTRIBUTION
0670.4
GROUND
DISTRIBUTION
0670.4
6
GROUND
DISTRIBUTION
0670.4
X15172
X9633
GROUND
DISTRIBUTION
0670.4
6450.6-05
(PARTIAL)
6450.6-08
1 SW/VI
X189
2
01
1.5 GE
3
1
GROUND
DISTRIBUTION
0670.4
6450.6-05
X68309 (PARTIAL)
.5 GN/BR
1 X11287
X112874
A605
FUSE HOLDER
2 X5115
X5115
.5 BL
1
0
1
X85
GROUND
DISTRIBUTION
0670.4
X10054
2
1 X85
Y4z
WATER VALVE
3
1 BL
0
2
0
F953
2A
S531
TEMPERATURE
WHEEL SWITCH
0) NORMAL
TEMPERATURE
1) MAXIMUM
TEMPERATURE
.5 BL
M ROADSTER

Related product manuals