EasyManua.ls Logo

BMW Z3 E37 1998 - Page 26

BMW Z3 E37 1998
347 pages
Print Icon
To Next Page IconTo Next Page
To Next Page IconTo Next Page
To Previous Page IconTo Previous Page
To Previous Page IconTo Previous Page
Loading...
paragon.myvnc.com
2.5 RT/BR
LATE PRODUCTION12
2.5 RT
11
2.5 RT/
BL
2.5 RT/
WS
1 RT/
WS/GE
2.5 RT/
SW/WS
BM
BMW
BMWBMW
Z3
2.5 RT/
GN/GE
1.5 RT/VI
.75 RT/
GR
0670.2Ć
1998
02
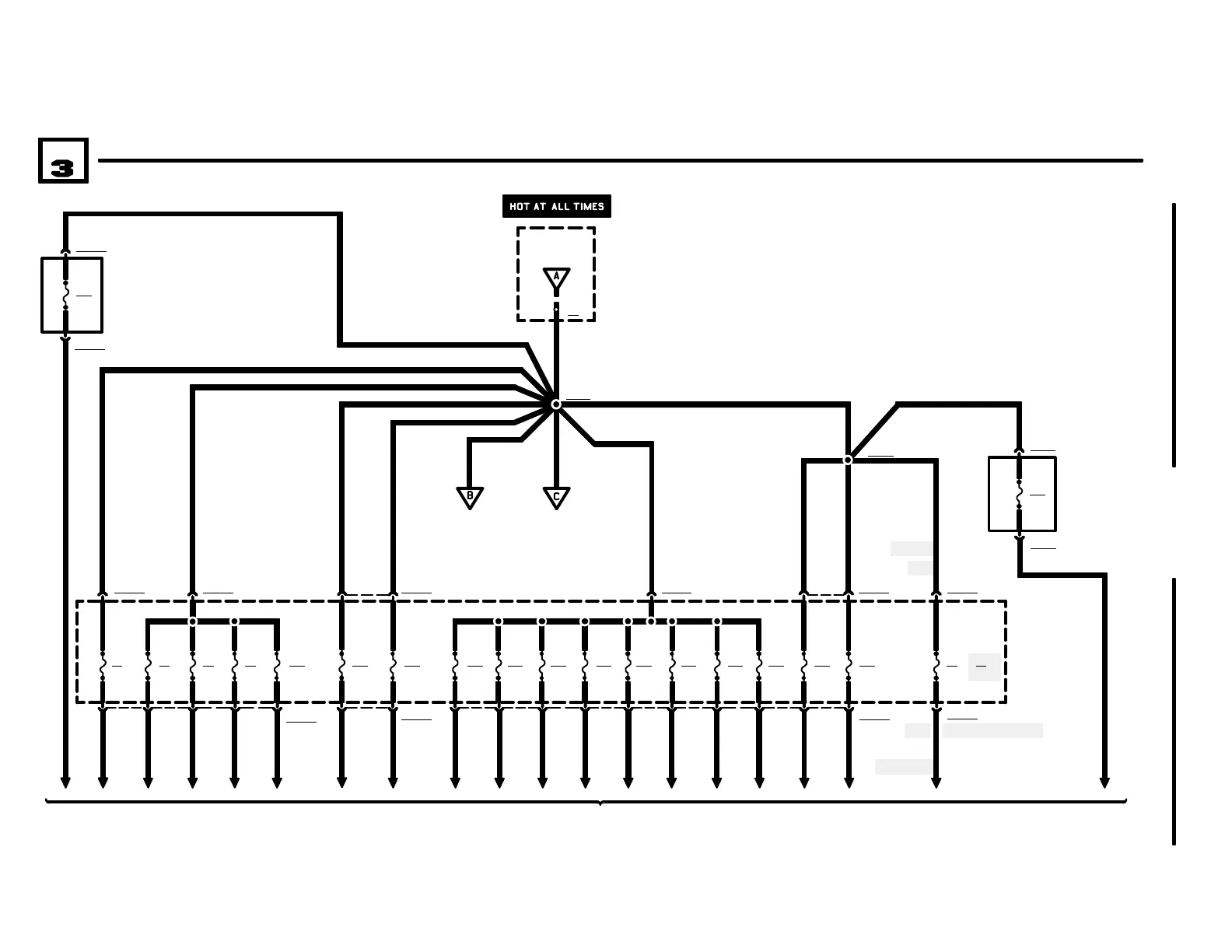
POWER DISTRIBUTION
X1015
P90
FRONT POWER
DISTRIBUTION BOX
FUSE DETAILS
0670.3
0670.2-03 0670.2-04
X1001820
17 X10015
8
7
X10015
F40
30A
F4
15A
2.5 RT
16 RT
P90
FRONT POWER
DISTRIBUTION BOX
X1186
6 RT
4 RT
4 RT
0670.2-00
X2
30
19 X10018
18
F39
7.5A
.75 RT/
GN
1 X10030
14
F7
5A
16
F8
15A
18
F9
20A
20
F10
30A
2.5 RT/
GN
2.5 RT/
GN
16
1 X10034
F38
30A
2
F31
5A
4
F32
30A
6
1 RT/
WS
F33
10A
1.5 RT/
WS/GE
F34
15A
F35
25A
12
2.5 RT/
BL/GE
F36
30A
14
1.5 RT/
BL
F37
10A
4 RT
2.5 RT 1.5 RT
108
.5 RT/GE
X10015
6 RT
04/99
30 30 30 30 30 30 30 30 30
30 30 30 30 30
0670.2-01
20
F20
30A
30
X10016
19 X10016
2.5 RT
4 RT/GN
P97
AUXILIARY FUSE
BOX
X1588
2
1
X1588
F48
40A
4 RT
30
4CYLINDER
Z3 ROADSTER
6CYLINDER
30
4 RT/
GE
2 16
F18
15A
2.5 RT
30
15
2.5 RT
1 X10015
F1
30A
4 RT/GN
ELECTRICAL
CONVERTIBLE TOP
4 RT
4 RT/
WS
P95
AUXILIARY FUSE
BOX
X19023
2
1
X19023
F49
50A
30
M ROADSTER WITH ASC
4 RT
F6
20A

Related product manuals