EasyManua.ls Logo

Brainchild BTC-2500 - CT; Heater Current Input Wiring

Brainchild BTC-2500
142 pages
Print Icon
To Next Page IconTo Next Page
To Next Page IconTo Next Page
To Previous Page IconTo Previous Page
To Previous Page IconTo Previous Page
Loading...
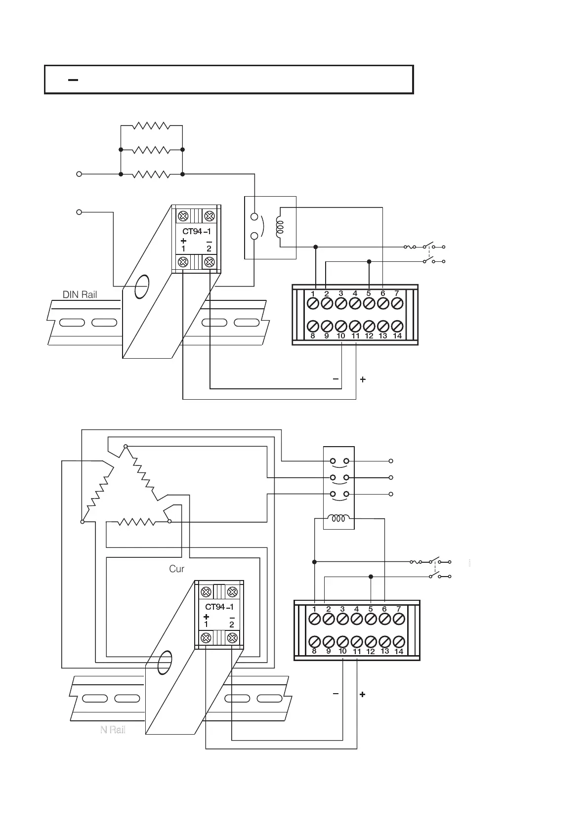
2 9 CT / Heater Current Input Wiring2 9 CT / Heater Current Input Wiring
CT94 1
1
2
+
+
DIN RailDIN Rail
FuseFuse
Mains
supply
Mains
supply
Heater 1Heater 1
Heater 2Heater 2
Heater 3Heater 3
Figure 2.11
CT Input Wiring for
Single Phase Heater
Figure 2.11
CT
Input Wiring for
Single
Phase Heater
Heater SupplyHeater Supply
Current TransformerCurrent Transformer
Contactor
CT Signal Input
CT Signal Input
CT94 1
1
2
+
DIN RailDIN Rail
Current TransformerCurrent Transformer
+
Fuse
Mains
supply
Mains
supply
Figure 2.12
CT Input Wiring for
Three Phase Heater
Figure 2.12
CT
Input Wiring for
Three
Phase Heater
Contactor
CT Signal Input
CT Signal Input
Make sure that the total current through CT94-1 not exceed 50A rms.Make sure that the total current through CT94-1 not exceed 50A rms.
Three Phase
Heater Power
Three Phase
Heater
Power
28
UM25001C
12
34
5
8910
11
67
12
13
14
12
34
5
8910
11
67
12
13
14

Table of Contents

Related product manuals