EasyManua.ls Logo

Daikin AWV024 - Page 23

Daikin AWV024
92 pages
Print Icon
To Next Page IconTo Next Page
To Next Page IconTo Next Page
To Previous Page IconTo Previous Page
To Previous Page IconTo Previous Page
Loading...
InsTallaTIon and applICaTIon ConsIderaTIons
www.DaikinApplied.com 23 IOM 1242-2 • PATHFINDER
®
MODEL AWV CHILLERS
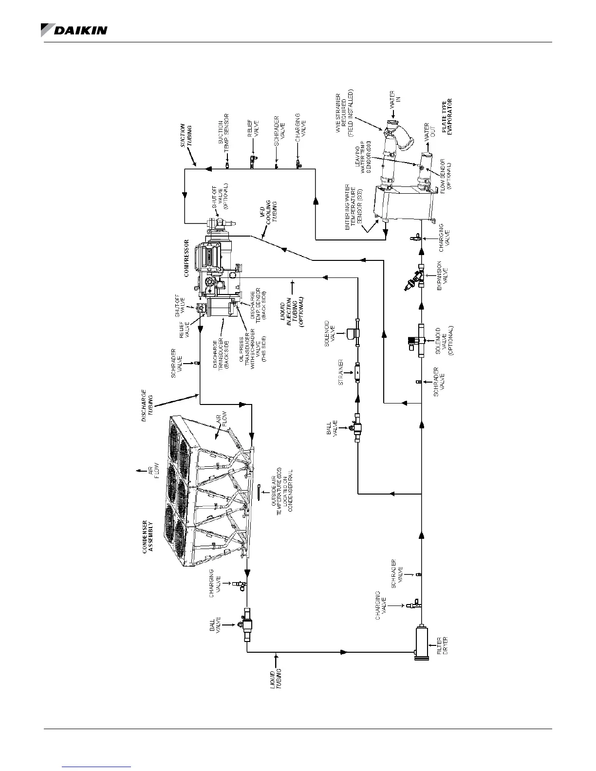
Figure 31: Representative Refrigerant Diagram - Packaged Unit With Braze Plate Evaporator Without Optional Economizer
NOTE:
PIPING SHOWN FOR ONE SYSTEM OF UNIT.
UNIT HAS TWO INDEPENDANT SYSTEMS.
PACKAGE CHILLER
W/O ECONOMIZER

Table of Contents

Related product manuals