EasyManua.ls Logo

EG4 9K AC MINI-SPLIT - Wiring Diagrams

EG4 9K AC MINI-SPLIT
46 pages
Print Icon
To Next Page IconTo Next Page
To Next Page IconTo Next Page
To Previous Page IconTo Previous Page
To Previous Page IconTo Previous Page
Loading...
19
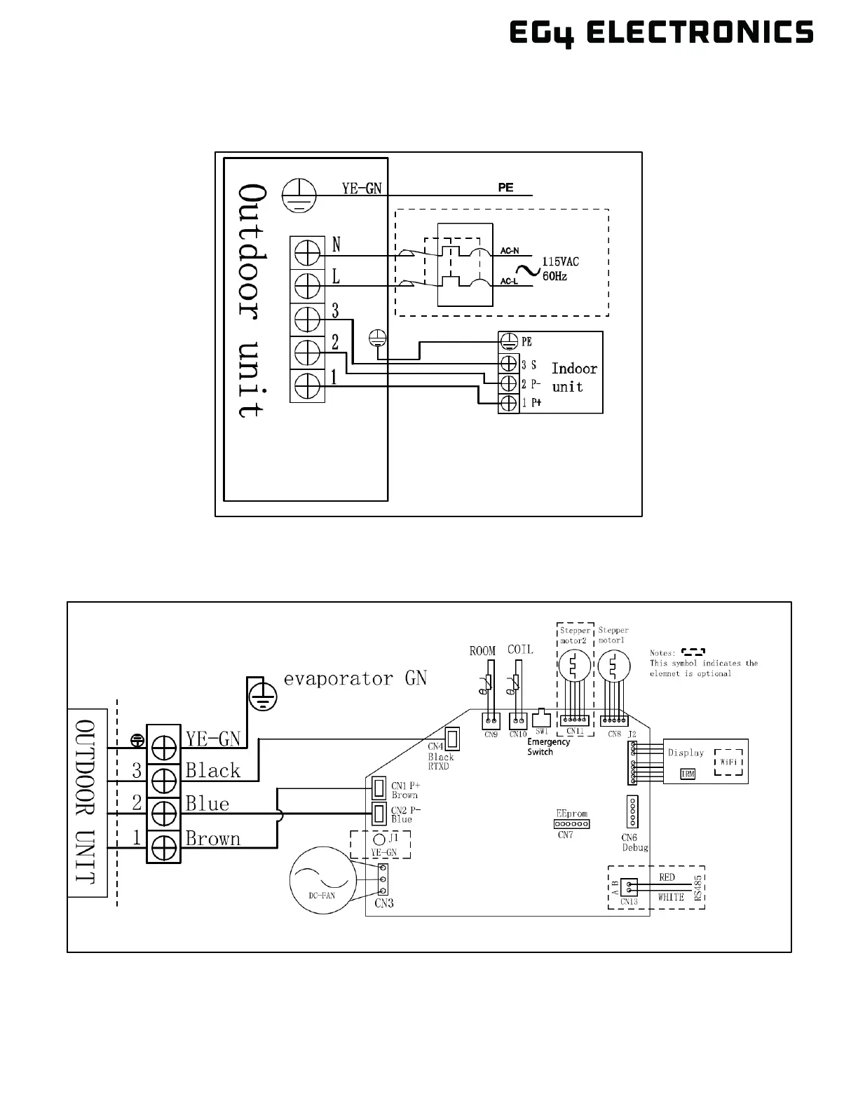
6.5 WIRING DIAGRAMS
Outdoor Unit Wiring Diagram
Indoor Unit Wiring Diagram