EasyManua.ls Logo

Emerson 2401 - Page 35

Emerson 2401
200 pages
Print Icon
To Next Page IconTo Next Page
To Next Page IconTo Next Page
To Previous Page IconTo Previous Page
To Previous Page IconTo Previous Page
Loading...
Introduction
Parameter
x.00
Parameter
description format
Keypad and
display
Serial
communications
CT Modbus
RTU
PLC Ladder
programming
CTSoft Menu 0
Advanced parameter
descriptions
Menu 1
Commander SK Advanced User Guide 35
Issue Number: 9 www.controltechniques.com
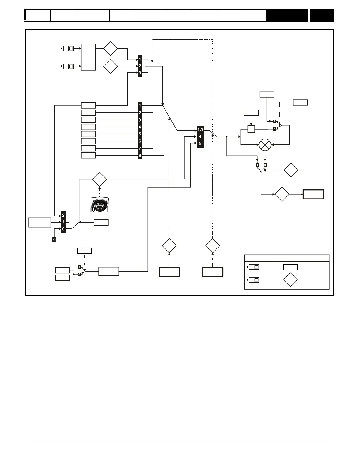
Figure 10-1 Menu 1A logic diagram
Analog
reference 1
Menu 7
1.36
Analog inputs
Preset speeds
Power-up keypad
control mode
reference
T2
T4
Analog
reference 2
1.37
1.21
Preset speed 1
1.22
Preset speed 2
1.23
Preset speed 3
1.24
Preset speed 4
1.25
Preset speed 5
1.26
Preset speed 6
1.27
Preset speed 7
1.28
Preset speed 8
Power down
value
1.17
M
Keypad
reference
1.51
1.50
Menu 1C
Preset
reference
selected
indicator
1.49
Menu 1C
Reference
selected
indicator
Precision
reference
coarse
Precision reference
update disable
Memory
1.20
1.18
Precision
reference fine
1.19
X
1.38
Percentage
trim
1.04
Reference
offset
1.09
Reference
offset select
1.01
Menu 1B
Frequency
reference selected
XX
XX
Key
Read-write
(RW)
parameter
Read-only (RO)
parameter
Input
terminals
Output
terminals
XX
XX
1.49 = 5

Table of Contents

Related product manuals