EasyManua.ls Logo

Enerdrive DC2DC - Appendix A2: CH1 Lithium Battery Configuration; CH1 Lithium Battery Type Selection; CH1 Lithium Battery Voltage Setting

Enerdrive DC2DC
40 pages
Print Icon
To Next Page IconTo Next Page
To Next Page IconTo Next Page
To Previous Page IconTo Previous Page
To Previous Page IconTo Previous Page
Loading...
For Program Battery
Types refer to
Appendix A3
Continues from
Appendix A1
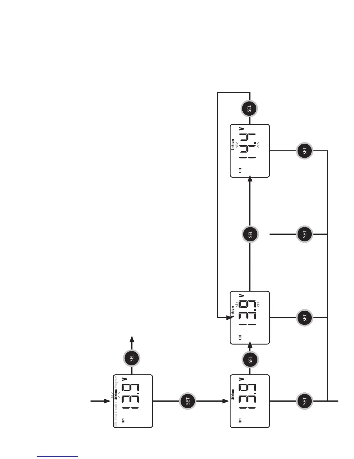
CH1 Battery Type Menu
Press SEL
to enter
Voltage Menu
Press SEL to change voltage
(13.9V to 14.4V in 0.1V steps)
CH1 LITHIUM
BATTERY VOLTAGE
Press SEL
to change
battery type
Appendix A2
VERSION: REV 2.02 - Feb 2016
Charger conguration is a simple step by step process as shown below.
For Tech Support call Enerdrive on 1300 851 535
NOTE: The current setting below is based on the EN3DC30 battery charger.
Press SET to keep the
current setting and
toggle to the next menu
Press SET to keep the
current setting and
toggle to the next menu
Press SET to keep the
current setting and
toggle to the next menu
Press SET to keep the
current setting and
toggle to the next menu
Press SET to keep the
current setting and
toggle to the next menu
Press SEL
to return to
voltage

Related product manuals