EasyManua.ls Logo

Enviro E33 - Electrical Requirements

Enviro E33
40 pages
Print Icon
To Next Page IconTo Next Page
To Next Page IconTo Next Page
To Previous Page IconTo Previous Page
To Previous Page IconTo Previous Page
Loading...
21
Initial Installation
QUALIFIED INSTALLERS ONLY
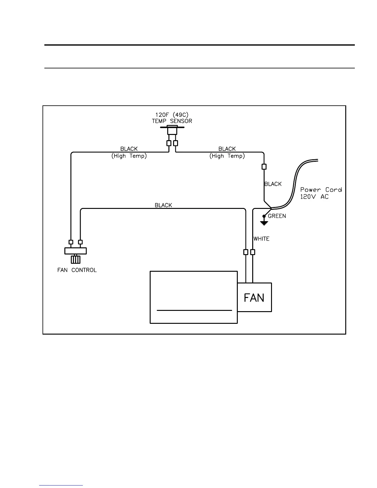
eLectRicaL RequiRements:
The fan will not operate if the appliance is cold. Once the unit is lit and the fan is set to the desired level,
the fan will automatically turn on upon reaching operating temperature. The fan will automatically turn
off after the appliance has cooled down.
The replace must be electrically connected and grounded in accordance with local codes or, in the
absence of local codes, with the current CSA C22.1 Canadian Electrical Code Part 1, Safety Standards For
Electrical Installations, or The National Electrical Code ANSI / NFPA 70 in the US.
WARNING: The electrical grounding instructions must be followed. The fan kit is equipped with a three-
prong (grounding) plug for your protection against shock hazard, and should be plugged directly into a
properly grounded three-prong outlet. DO NOT cut or remove the grounding prong from this plug.
CAUTION: When servicing controls, label all wires prior to disconnection. Wiring errors can cause
improper and dangerous operation. Verify proper operation after servicing.
If any of the original wire as supplied with the appliance must be replaced, it must be replaced with 18
AWG wire with a temperature rating of 105°C
Figure 24: Fan wiring diagram.

Related product manuals