EasyManua.ls Logo

ESAB Mig C420 - Skjema; Skema; Esquema; Ó×Çìá Óõíäåóçó

ESAB Mig C420
Print Icon
To Next Page IconTo Next Page
To Next Page IconTo Next Page
To Previous Page IconTo Previous Page
To Previous Page IconTo Previous Page
Loading...
Schema Skema Skjema Johdotuskaavio Diagram Schaltplan Schéma
Schema Esquema Schema Esquema 30 @/ &M:H
&M:H   !) %"
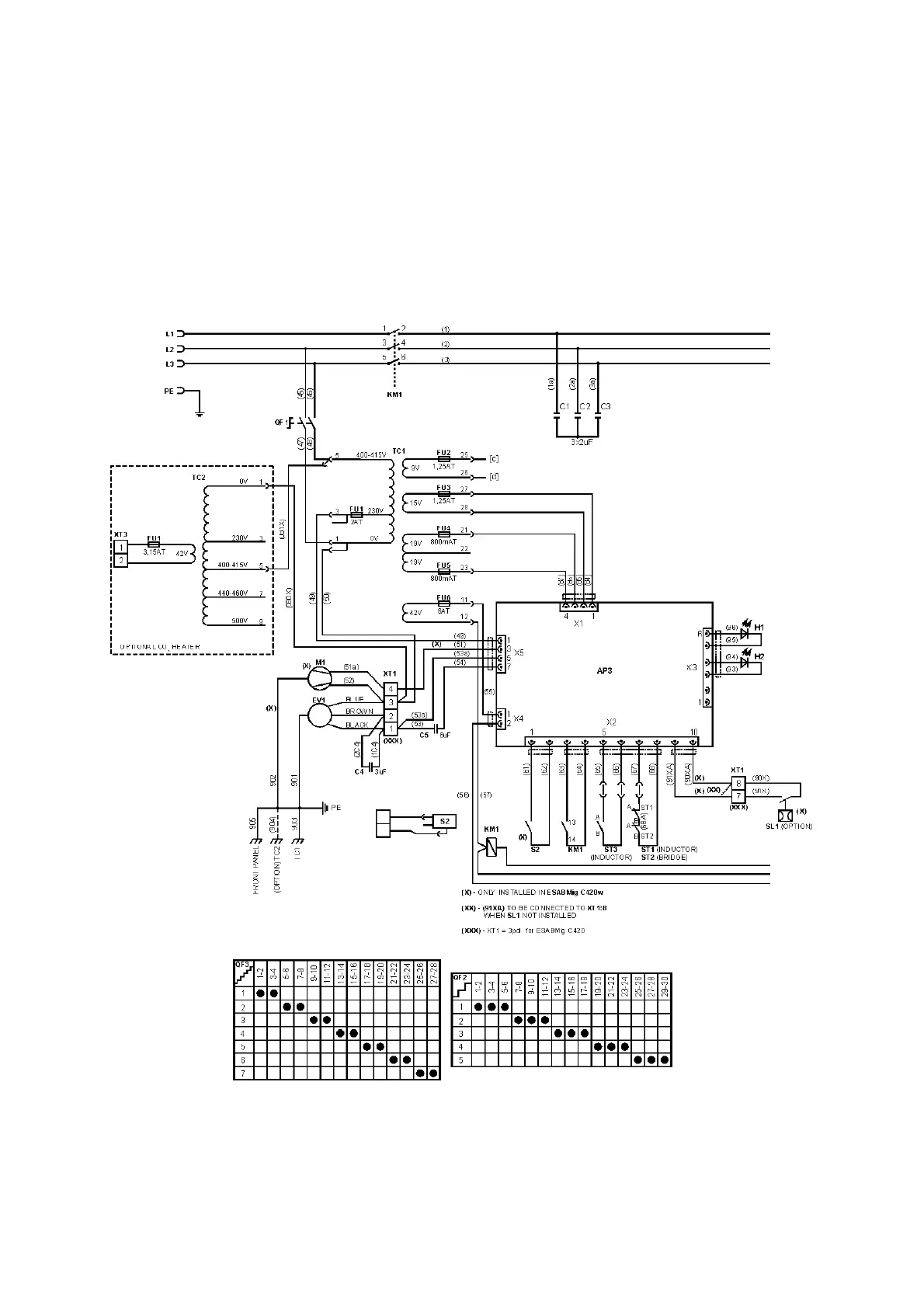
C420di
– 228 –
ESABMig C420/C420w

Table of Contents

Related product manuals