EasyManua.ls Logo

Extra 300S - Descritpion of the System; Performance; Weight and Balance

Extra 300S
226 pages
Print Icon
To Next Page IconTo Next Page
To Next Page IconTo Next Page
To Previous Page IconTo Previous Page
To Previous Page IconTo Previous Page
Loading...
Section 904
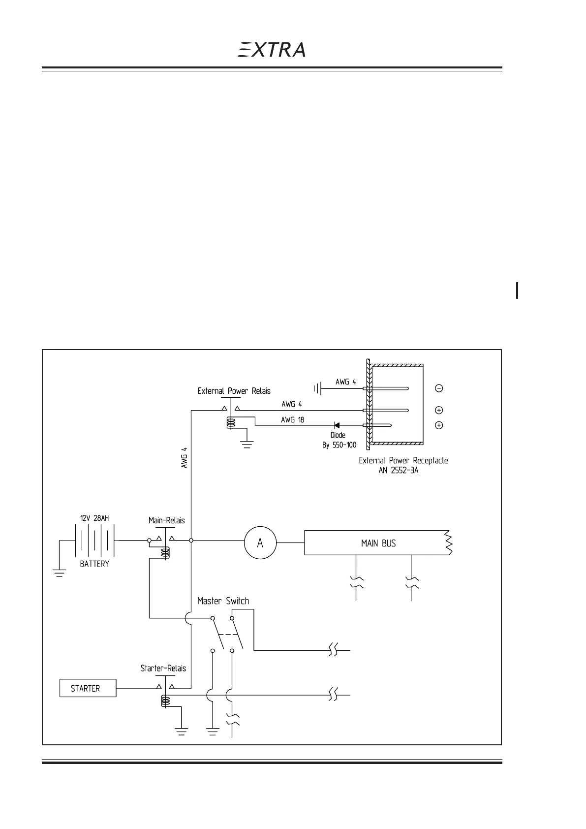
External Power
904 - 4 Page Date: 20. April 2002
Pilot“s Operating Handbook
EXTRA 300S
13.Check the oil pressure gauge. If minimum oil pressure is not
indicated within 30 seconds, shut off the engine and determine trouble.
14.Master switch "ON".
904.5 PERFORMANCE
Not affected.
904.6 WEIGHT AND BALANCE
Not affected.
904.7 DESCRITPION OF THE SYSTEM
The external power receptacle is attached left under the rear seat.
The main-relais is located at the left side of the firewall, above the starter-relais. For the
avoidance of sparks, this relais does not switch before a safe contact from plug to recepta-
cle will be ensured. During the engine start, the master switch has to be switched in "OFF"-
position for the disconnection of the battery from the aircraft electric circuit.
Page Date: 31. January 2006

Table of Contents

Related product manuals